设为首页
收藏本站
所有帖子
关于我们
联系我们
微信群
开启辅助访问
搜索
搜索
本版
用户
门户
Portal
资讯
液压资讯
观点
观点
产品
液压产品
技术
液压技术
合集
导读
Guide
下载
签到
金币
论坛
BBS
登录
立即注册
腾讯QQ
账号
自动登录
找回密码
密码
登录
立即注册
只需一步,快速开始
好友
动态
收藏
分享
帖子
日志
记录
相册
留言板
勋章
任务
道具
设置
退出
液压圈
»
论坛
›
液压元件
›
液压泵马达
›
请教一下,这个液压泵的排量是怎么调节的? ...
负载敏感资料下载
|
液压培训资料下载
|
液压样本下载
|
AMESim资料下载
|
力士乐资料下载
|
挖掘机资料下载
|
标准资料下载
|
多路阀资料下载
1
2
/ 2 页
下一页
返回列表
查看:
9546
|
回复:
10
请教一下,这个液压泵的排量是怎么调节的?
[复制链接]
突然自我
突然自我
当前离线
积分
402
注册时间
2012-9-21
最后登录
1970-1-1
IP卡
狗仔卡
打卡等级:无名新人
打卡总天数:15
打卡总奖励:38
发表于 2013-3-5 17:19:16
|
显示全部楼层
|
阅读模式
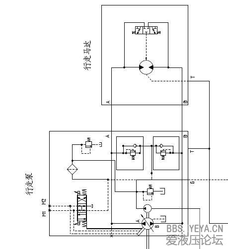
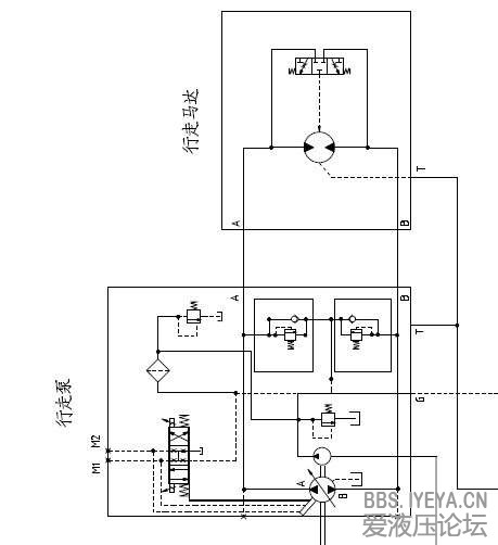
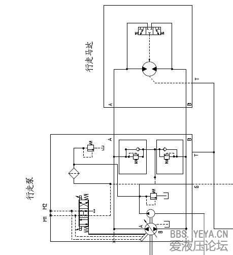
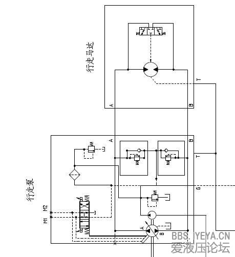
哪位大侠能指导一下,小弟想知道液压
泵
的斜盘倾角是由变量机构调节,就是想知道变量机构是怎么工作的?具体一些
液压泵
相关帖子
.
求助元件选型
.
外啮合齿轮泵模型
.
哪个种类的液压泵(滑油泵)工作噪音最小?
.
Parker F11-F12液压泵中文版
.
想给两个液压泵匹配电机
.
柱塞泵的自吸能力
.
派克液压泵基础培训资料
.
导致液压泵过热的原因有哪些?
.
叶片泵油液吸不上,压力升不起?找出原因排除故障
.
汉力达水利行业设备液压泵站
回复
使用道具
举报
提升卡
置顶卡
变色卡
西门巴约纳
西门巴约纳
当前离线
积分
88
注册时间
2012-8-4
最后登录
1970-1-1
IP卡
狗仔卡
发表于 2013-3-5 19:15:28
|
显示全部楼层
梭阀?
回复
使用道具
举报
xiangdingli
xiangdingli
当前离线
积分
644
注册时间
2011-8-18
最后登录
1970-1-1
IP卡
狗仔卡
打卡等级:常驻居民
打卡总天数:458
打卡总奖励:1443
发表于 2013-3-5 19:44:46
|
显示全部楼层
去找力士乐A4VG的样本 或者萨奥90系列泵的样本看下就清楚了
回复
使用道具
举报
li007xb
li007xb
当前离线
积分
13
注册时间
2013-3-5
最后登录
1970-1-1
IP卡
狗仔卡
发表于 2013-3-5 22:12:37
|
显示全部楼层
泵里的变量机构没画,解释不了
回复
使用道具
举报
sdr
sdr
当前离线
积分
506
注册时间
2012-5-9
最后登录
1970-1-1
IP卡
狗仔卡
打卡等级:以坛为家
打卡总天数:772
打卡总奖励:2750
发表于 2013-3-6 08:13:06
|
显示全部楼层
找厂家的样本,看看便知。
回复
使用道具
举报
qhsave
qhsave
当前离线
积分
117
注册时间
2013-2-15
最后登录
1970-1-1
IP卡
狗仔卡
发表于 2013-3-6 08:53:01
|
显示全部楼层
由补油泵提供控制油源,比例阀减压后到泵控制口
回复
使用道具
举报
blmib
blmib
当前离线
积分
168
注册时间
2012-10-20
最后登录
1970-1-1
IP卡
狗仔卡
打卡等级:无名新人
打卡总天数:9
打卡总奖励:29
发表于 2013-3-6 11:53:11
|
显示全部楼层
典型的变量泵-定量马达恒扭矩容积调速系统。
回复
使用道具
举报
雄雄的熊
雄雄的熊
当前离线
积分
1
注册时间
2013-3-6
最后登录
1970-1-1
IP卡
狗仔卡
发表于 2013-3-6 13:19:28
|
显示全部楼层
通过电比列来控制伺服缸影响斜盘改变活塞容积
回复
使用道具
举报
lcc1009
lcc1009
当前离线
积分
164
注册时间
2012-7-18
最后登录
1970-1-1
IP卡
狗仔卡
发表于 2013-3-6 15:29:23
|
显示全部楼层
你好,目测,斜盘控制油来自,先导泵,通过比例电磁阀,和反馈油路m1 m2 共同作用斜盘调摆角,控制输出流量。
回复
使用道具
举报
tengjintu
tengjintu
当前离线
积分
13
注册时间
2011-9-10
最后登录
1970-1-1
IP卡
狗仔卡
发表于 2013-3-10 21:02:50
|
显示全部楼层
这是一个闭式系统回路,由补油泵提供比例阀的控制油源,比便阀M1、M2分别控制泵的斜盘角度和斜盘方向;
回复
使用道具
举报
下一页 »
1
2
/ 2 页
下一页
返回列表
高级模式
B
Color
Image
Link
Quote
Code
Smilies
您需要登录后才可以回帖
登录
|
立即注册
本版积分规则
发表回复
回帖后跳转到最后一页
浏览过的版块
求职招聘
快速回复
返回顶部
返回列表