- 积分
- 569
- 注册时间
- 2012-9-12
- 最后登录
- 1970-1-1
- 打卡等级:论坛老炮
- 打卡总天数:1256
- 打卡总奖励:4603
|
发表于 2013-10-23 22:29:48
|
显示全部楼层
爱吃锅包肉 发表于 2013-10-23 15:41 
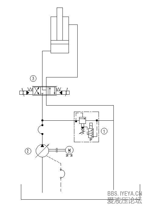
我是在做理论计算,因为系统流量的大小涉及到选择电机功率的问题,所以才有此问。
您好,
1、我仅仅从泵源输出功率与电机的匹配角度分析;
(1)泵输出压力与负载同步,输出流量是按照系统总流量和考虑到系统延迟损失等因素选择的,即是有“富余的"。
(2)泵与电机的功率匹配一般按照泵输出最大压力乘以最大输出流量再除以60算的(考虑效率因素);
(3)您提及的Vg=45cc泵参见图片中黑圈圈定的功率数值,则电机选择大于这个数值即可,就不会出现过载了;
(4)当然您的负载压力未必是280bar,选择一个大于负载压力10~20%的压力数值,计算功率即可选择驱动电机功率了;
(5)如果是串泵还要考虑后泵的输出功率;
(6)这种泵压力切断前输出流量为最大,流量就可以取最大数值即可;
2、我认为用泵输出功率选择电机功率比单纯计算瞬时系统压力流量选择功率可靠;
(1)如果是负载敏感泵,按照瞬时的流量压力计算的话难度就更大了;
3、我认为您的思路是计算瞬态负载泵输出功率即节能方向的更有意义,如果单纯选择电机功率提倡用泵输出功率选择即可;
4、建议测测电机电流;
谢谢! |
|