搜索
金币充值液压资料下载官方微信群
查看: 5524|回复: 10

求教这个力士乐的什么系列的泵

  [复制链接]
  • 打卡等级:初来乍到
  • 打卡总天数:30
  • 打卡总奖励:196
发表于 2014-6-26 14:09:04 | 显示全部楼层 |阅读模式
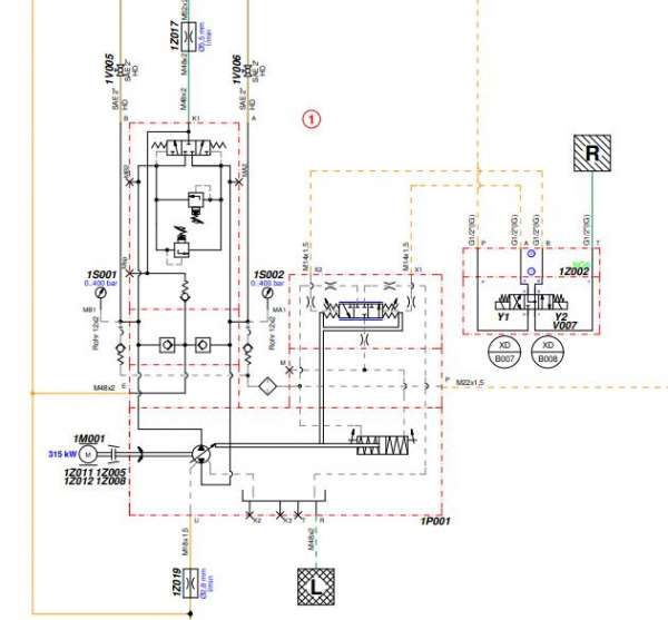
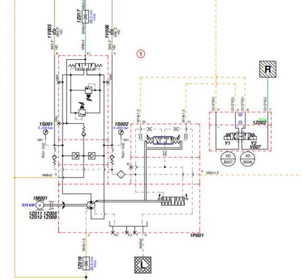
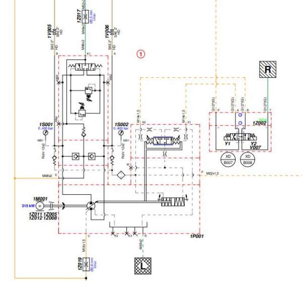
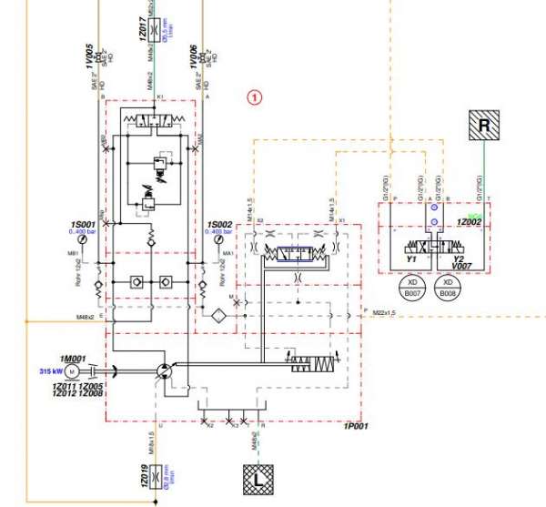
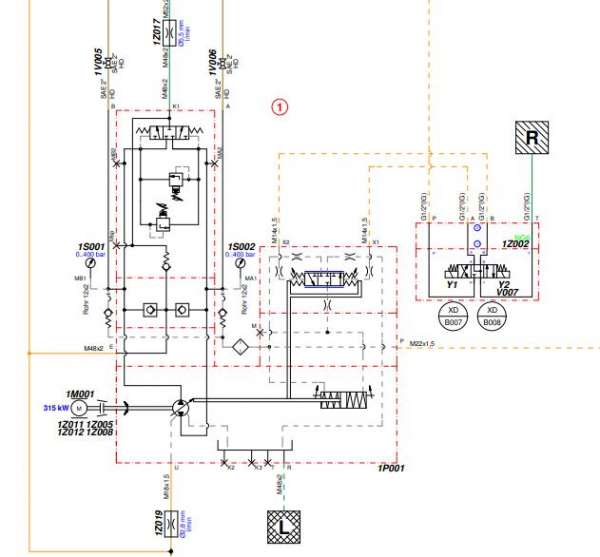
海瑞克盾构的刀盘驱动上~
RTX截图未命名.jpg
  • 打卡等级:无名新人
  • 打卡总天数:4
  • 打卡总奖励:8
发表于 2014-6-26 17:42:39 | 显示全部楼层
其实总共就这么几个系列,一个个查过去不就知道了么
回复

使用道具 举报

  • 打卡等级:初来乍到
  • 打卡总天数:35
  • 打卡总奖励:123
发表于 2014-6-27 07:44:07 | 显示全部楼层
这应该是力士乐的闭式泵A4VSG
回复

使用道具 举报

  • 打卡等级:无名新人
  • 打卡总天数:3
  • 打卡总奖励:15
发表于 2014-6-27 09:20:53 | 显示全部楼层
A4VSG,关于盾构可以相互交流,相互学习下,扣扣297455822{:7_283:}
回复

使用道具 举报

发表于 2014-7-1 08:33:15 | 显示全部楼层
A4VSG or A4CSG
回复

使用道具 举报

  • 打卡等级:伴坛终老
  • 打卡总天数:2813
  • 打卡总奖励:7855
发表于 2014-7-4 20:40:56 | 显示全部楼层
如果确定是力士乐的话,力士乐样本上应该有

来自:Android客户端
回复

使用道具 举报

发表于 2014-7-6 23:25:00 | 显示全部楼层
A4VSG,EO系列
回复

使用道具 举报

发表于 2014-7-8 19:56:58 | 显示全部楼层
带了冲洗阀

A4VSG-HD.pdf

73.43 KB, 下载次数: 10

售价: 5 金钱  [记录]

回复

使用道具 举报

发表于 2014-7-9 15:44:57 | 显示全部楼层
正好维盾构机系统,一般用的是力士乐A4VSG和A7V,关于盾构机,可以相互交流,QQ2878105539

来自:Android客户端
江苏省南京市建邺区香山路
回复

使用道具 举报

发表于 2014-7-10 17:15:08 | 显示全部楼层
力士乐PL A4VSG750HD1/22R-PPH10N009N-S1299
回复

使用道具 举报

您需要登录后才可以回帖 登录 | 立即注册

本版积分规则