搜索
汉力达液压金币充值官方微信群液压资料下载
查看: 13523|回复: 10

液压抓斗的液压控制原理

    [复制链接]
  • 打卡等级:偶尔看看
  • 打卡总天数:65
  • 打卡总奖励:198
发表于 2016-2-24 22:06:29 | 显示全部楼层 |阅读模式
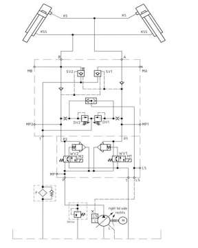
说明书中介绍:
KS=闭合油路,KSS=打开油路,A=闭合油口,B=打开油口;SV1、SV2 =液控单向阀;DV1,DV2 =调压阀;R1、R2 =单向阀;WV1,WV2 =电磁换向阀;WV=逻辑阀; M1,M2 =得电线圈;P、P1、P2 =压力油路;T=回油管路;F=回油过滤器,L=油泄油管;LS=油泵反馈油路;M=马达;MA, MB, MLS =测压点;MP1,MP2, MP =测压点

请问:
1、图中的两个插装式锥阀起什么作用?
2、图中梭阀的作用?
3、图中变量泵左边方框和方框中的“L”“LS”是什么意思?
4、油泵的泄压管“L”是由谁控制的?

液压抓斗的液压控制原理

液压抓斗的液压控制原理
发表于 2016-2-24 23:05:32 | 显示全部楼层
Ls是load sensing缩写,L是leaking缩写!
回复

使用道具 举报

发表于 2016-2-25 08:02:54 | 显示全部楼层
1、图中的二个不是锥阀,而是大流量的盖板阀,你可以把这个阀和他边上的电磁阀理解为液控单向阀,二个盖板阀+二个电磁阀组成换向回路,个人认为这一块设计有冗余
2、梭阀取高压油控制泵的变量
3、L是泄油,LS是负载反馈
4、L是泄油,直通油箱,你可以认为是浪费的油。
回复

使用道具 举报

发表于 2016-2-25 08:43:02 来自手机 | 显示全部楼层
插装阀放大流量,梭阀把油缸两腔的压力传到变量泵的ls使泵根据负载改变流量
回复

使用道具 举报

  • 打卡等级:偶尔看看
  • 打卡总天数:65
  • 打卡总奖励:198
 楼主| 发表于 2016-2-25 10:35:54 | 显示全部楼层
牛虻 发表于 2016-2-24 23:05
Ls是load sensing缩写,L是leaking缩写!

谢谢!{:7_289:}
回复

使用道具 举报

  • 打卡等级:偶尔看看
  • 打卡总天数:65
  • 打卡总奖励:198
 楼主| 发表于 2016-2-25 10:42:55 | 显示全部楼层
wjw 发表于 2016-2-25 08:02
1、图中的二个不是锥阀,而是大流量的盖板阀,你可以把这个阀和他边上的电磁阀理解为液控单向阀,二个盖板 ...

非常感谢您的解答,对第一点是否可以这样理解:换向阀WV2(或WV1)控制盖板阀,换向后盖板阀开启,加大了高压油的流量?
回复

使用道具 举报

  • 打卡等级:偶尔看看
  • 打卡总天数:65
  • 打卡总奖励:198
 楼主| 发表于 2016-2-25 11:05:35 | 显示全部楼层
guojinweiwei98 发表于 2016-2-25 08:43
插装阀放大流量,梭阀把油缸两腔的压力传到变量泵的ls使泵根据负载改变流量

谢谢!{:7_289:},变量泵左边的那个方框有什么意义吗?
回复

使用道具 举报

  • 打卡等级:无名新人
  • 打卡总天数:5
  • 打卡总奖励:6
发表于 2016-3-26 08:16:07 | 显示全部楼层
这个图里的盖板阀怎么会放大流量呢???????
回复

使用道具 举报

发表于 2016-3-29 10:02:07 | 显示全部楼层
两通插装阀应该是阀芯带行程调节的,不然负载敏感泵就没有意义。梭阀用于取A/B腔的压力信号。
回复

使用道具 举报

  • 打卡等级:无名新人
  • 打卡总天数:16
  • 打卡总奖励:57
发表于 2020-2-19 10:35:28 | 显示全部楼层
为什么要用二通插装阀呢?目的是什么?
回复

使用道具 举报

您需要登录后才可以回帖 登录 | 立即注册

本版积分规则