搜索
汉力达液压金币充值官方微信群液压资料下载
查看: 6439|回复: 17

刚才帖子出问题了,没法传图片。。关于回油路加吸油泵的问题

[复制链接]
  • 打卡等级:无名新人
  • 打卡总天数:7
  • 打卡总奖励:50
发表于 2016-3-4 11:02:18 | 显示全部楼层 |阅读模式
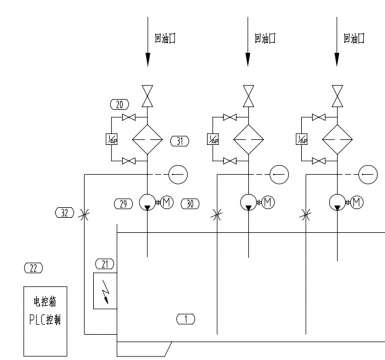
        我们单位选择一个液压润滑系统,如图,问下回油路加的这个有必要么?能不能不加,因为这个泵是螺杆泵,再加个电机,成本提高了不少。   
        供油端有冷却系统,温度高于45度会报警,然后回油滤精度30um,供油端也有过滤器,精度10um。供油流量250L/min,回油流300L/min。
        

        大家帮忙讨论讨论提提意见!  不胜感激



刚才帖子出问题了,没法传图片。。关于回油路加吸油泵的问题

刚才帖子出问题了,没法传图片。。关于回油路加吸油泵的问题
  • 打卡等级:无名新人
  • 打卡总天数:7
  • 打卡总奖励:50
 楼主| 发表于 2016-3-4 11:02:19 | 显示全部楼层
急求,谢谢大家!
回复

使用道具 举报

  • 打卡等级:偶尔看看
  • 打卡总天数:65
  • 打卡总奖励:198
发表于 2016-3-4 13:23:33 | 显示全部楼层
如果供油端有油泵,那么回油端就没有必要设泵。
回复

使用道具 举报

  • 打卡等级:无名新人
  • 打卡总天数:7
  • 打卡总奖励:50
 楼主| 发表于 2016-3-4 13:36:00 | 显示全部楼层
zhangxh2016 发表于 2016-3-4 13:23
如果供油端有油泵,那么回油端就没有必要设泵。

供油端有油泵的,我也奇怪,这个方案在这个地方为啥加泵,难道是怕压力不够,油液无法通过过滤器吗?
回复

使用道具 举报

  • 打卡等级:偶尔看看
  • 打卡总天数:65
  • 打卡总奖励:198
发表于 2016-3-4 16:49:17 | 显示全部楼层
个人意见,核算系统油阻,如果供油泵不能满足系统需要的“扬程”,回油端油泵的作用就相当于“接力棒”。但这样的设计应该是有缺陷的。
回复

使用道具 举报

  • 打卡等级:以坛为家
  • 打卡总天数:776
  • 打卡总奖励:3041
发表于 2016-3-4 17:35:08 | 显示全部楼层
润滑系统一般是自流回油,如果因为高度差、油的粘度大等原因可能造成回不了油,就有可能要加回油泵……
回复

使用道具 举报

发表于 2016-3-5 08:13:45 来自手机 | 显示全部楼层
为防止回油阻力大而造成骨架油封损坏使被润滑的主机出故障而采取的保险做法!钢厂生产线有采用
回复

使用道具 举报

  • 打卡等级:即来则安
  • 打卡总天数:221
  • 打卡总奖励:683
发表于 2016-3-5 09:07:46 | 显示全部楼层
这得视具体情况而定,也许是担心回流量不够吧。
回复

使用道具 举报

  • 打卡等级:即来则安
  • 打卡总天数:221
  • 打卡总奖励:683
发表于 2016-3-5 09:10:32 | 显示全部楼层
我这里也有在回路加的,不过不是螺杆泵。就是因为回油不太好
回复

使用道具 举报

  • 打卡等级:伴坛终老
  • 打卡总天数:3524
  • 打卡总奖励:9728
发表于 2016-3-5 13:33:26 | 显示全部楼层
现在回油滤芯堵塞后回油压力过大会顶开回油滤芯中的压力开关直接回油,同时会报警,我觉得没必要加设泵
回复

使用道具 举报

您需要登录后才可以回帖 登录 | 立即注册

本版积分规则