搜索
金币充值液压资料下载官方微信群
查看: 8968|回复: 13

大神能不能帮忙分析原理图

  [复制链接]
  • 打卡等级:无名新人
  • 打卡总天数:3
  • 打卡总奖励:9
发表于 2016-3-25 11:16:23 来自手机 | 显示全部楼层 |阅读模式
如图,整个工作流程是怎样的,谢谢各位大神们了。
image.png
发表于 2016-3-25 15:21:01 | 显示全部楼层
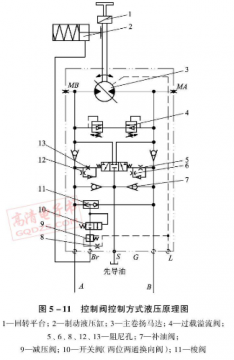
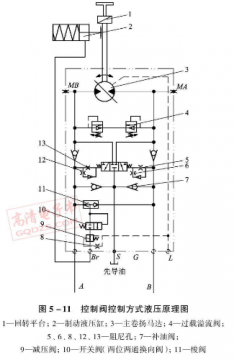
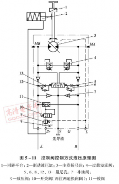
A或B进油,高压油经过梭阀11打开开关阀10到制动器,将制动器打开,同时压力油经过节流口将三位三通阀推至左位或右位,高压油进入马达一腔,驱动马达旋转,马达另一腔油液经三位三通阀回油箱,溢流阀4起缓冲作用
回复

使用道具 举报

  • 打卡等级:偶尔看看
  • 打卡总天数:140
  • 打卡总奖励:708
发表于 2016-3-25 19:02:03 | 显示全部楼层
应该是闭式系统用的泵,这种泵进口的质量比较放心
回复

使用道具 举报

  • 打卡等级:无名新人
  • 打卡总天数:7
  • 打卡总奖励:8
发表于 2016-3-25 19:58:13 | 显示全部楼层
A、B口的压差先打开刹车再打开平衡阀,然后开始转动。平衡阀前再加个冲洗阀就完美了
回复

使用道具 举报

  • 打卡等级:无名新人
  • 打卡总天数:2
  • 打卡总奖励:3
发表于 2016-3-26 10:37:29 | 显示全部楼层
马达应该是水平放置,如果是垂直放置的话需要在两个方向加装节流元件,防止下降失速。由于此回路两个方向需求一样,所以各元器件对称分布。只分析一个方向,当A口进油,梭阀11 选择A侧高压,推动阀10右位工作,制动缸2打开。同时高压油推动3位3通液控阀左位工作,马达进油回油形成回路,正常工作。当A停止供油,三位三通阀回到中位,并且马达会有惯性,产生的冲击由加装的缓冲制动阀4来缓解。7是为了失速补油,5,6和12,13加装在先导油路主要是形成阻尼,缓解系统压力波动对主阀的影响。
回复

使用道具 举报

发表于 2016-3-26 16:19:00 | 显示全部楼层
闭式系统,A/B口借伺服泵A/B口,中间的阀4都是保护变量马达3的,5,6,7,12,13是流量补偿,再下面阀是刹车制动
回复

使用道具 举报

  • 打卡等级:无名新人
  • 打卡总天数:3
  • 打卡总奖励:9
 楼主| 发表于 2016-3-26 16:41:36 | 显示全部楼层
aiyy 发表于 2016-3-25 15:21
A或B进油,高压油经过梭阀11打开开关阀10到制动器,将制动器打开,同时压力油经过节流口将三位三通阀推至左 ...

谢谢,还有个疑问,油通过三位三通阀流回油箱,走的哪个油路回油箱的,初学不懂往多指教。
回复

使用道具 举报

  • 打卡等级:无名新人
  • 打卡总天数:3
  • 打卡总奖励:9
 楼主| 发表于 2016-3-26 16:43:10 | 显示全部楼层
zhanghaibowin 发表于 2016-3-25 19:58
A、B口的压差先打开刹车再打开平衡阀,然后开始转动。平衡阀前再加个冲洗阀就完美了

你这想法不错,谢谢啊
回复

使用道具 举报

  • 打卡等级:无名新人
  • 打卡总天数:3
  • 打卡总奖励:9
 楼主| 发表于 2016-3-26 16:47:02 | 显示全部楼层
pishposh 发表于 2016-3-26 10:37
马达应该是水平放置,如果是垂直放置的话需要在两个方向加装节流元件,防止下降失速。由于此回路两个方向需 ...

谢谢,就是三位三通那点油路走向不懂(换位这点懂),怎么回油箱的。
回复

使用道具 举报

  • 打卡等级:无名新人
  • 打卡总天数:7
  • 打卡总奖励:8
发表于 2016-3-26 17:17:51 | 显示全部楼层
fm2008yy 发表于 2016-3-26 16:41
谢谢,还有个疑问,油通过三位三通阀流回油箱,走的哪个油路回油箱的,初学不懂往多指教。

回油通过单向阀7走到闭式系统的低压回路.
回复

使用道具 举报

您需要登录后才可以回帖 登录 | 立即注册

本版积分规则