搜索
汉力达液压金币充值官方微信群液压资料下载
查看: 2656|回复: 13

升降机液压系统图

  [复制链接]
  • 打卡等级:无名新人
  • 打卡总天数:3
  • 打卡总奖励:6
发表于 2023-4-10 10:43:21 | 显示全部楼层 |阅读模式
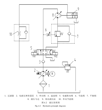
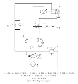
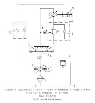
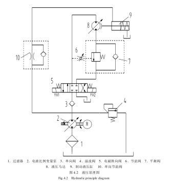
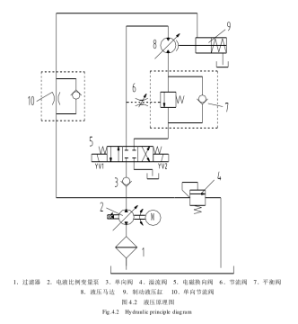
阀4 10 反别起到什么作用啊,变量液压马达由什么作用。
QQ截图20230410104132.png
  • 打卡等级:以坛为家
  • 打卡总天数:764
  • 打卡总奖励:1109
发表于 2023-4-10 13:54:09 | 显示全部楼层
阀4溢流阀,这里做安全阀用,防止系统压力过高;
阀10单向节流阀,控制制动油缸9的开启速度。
回复

使用道具 举报

  • 打卡等级:无名新人
  • 打卡总天数:4
  • 打卡总奖励:5
发表于 2023-4-10 14:11:20 | 显示全部楼层
液压马达就是带动升降机升降的呀,4是溢流阀,安全阀作用,10单向节流阀,制动缓冲用
回复

使用道具 举报

  • 打卡等级:常驻居民
  • 打卡总天数:367
  • 打卡总奖励:536
发表于 2023-4-10 14:38:40 | 显示全部楼层
阀4溢流阀,限制系统最高压力,阀10是马达制动缸的控制阀
回复

使用道具 举报

  • 打卡等级:论坛老炮
  • 打卡总天数:1145
  • 打卡总奖励:1768
发表于 2023-4-10 20:44:32 来自手机 | 显示全部楼层
我有点不明白:抱闸复位时,就是抱闸抱紧时,是通过泵口溢流阀回油还是通过液压泵反转回油,直接通过加一个电磁阀回油不更好么,不更快速么?谢谢!
回复

使用道具 举报

  • 打卡等级:即来则安
  • 打卡总天数:288
  • 打卡总奖励:401
发表于 2023-4-11 12:50:37 | 显示全部楼层
5楼说的对,这个回路设计的不好。
回复

使用道具 举报

  • 打卡等级:无名新人
  • 打卡总天数:3
  • 打卡总奖励:6
 楼主| 发表于 2023-4-11 13:52:37 | 显示全部楼层
qqqqqqwwww 发表于 2023-4-10 20:44
我有点不明白:抱闸复位时,就是抱闸抱紧时,是通过泵口溢流阀回油还是通过液压泵反转回油,直接通过加一个 ...

我也是参考别人的论文,升降机基本上都是差不多的这张图,但是另一篇的泵是单向的,只能通过溢流阀回油,论文基本都没讲制动。
回复

使用道具 举报

  • 打卡等级:无名新人
  • 打卡总天数:3
  • 打卡总奖励:6
 楼主| 发表于 2023-4-11 14:00:27 | 显示全部楼层
大佬们,如果升降机通过液压泵调节速度,那么这个变量液压马达由其他作用吗?
回复

使用道具 举报

  • 打卡等级:无名新人
  • 打卡总天数:12
  • 打卡总奖励:17
发表于 2023-4-11 14:01:14 | 显示全部楼层
1.马达为执行机构,带动升降机升降。
2.溢流阀4起安全作用,限制系统压力。
3.9为抱闸油缸,不给油时弹簧抱闸,给油时抱闸松开。10为单向节流阀,抱闸松开时油走节流阀,限制抱闸松开速度,抱闸时油走单向阀,快速抱闸。
回复

使用道具 举报

  • 打卡等级:即来则安
  • 打卡总天数:271
  • 打卡总奖励:337
发表于 2023-4-12 09:38:21 | 显示全部楼层
制动这一块的设计有问题,AB口梭阀取油控制制动,主换向阀用ABT相通型,10单项节流阀应该反过来,解除制动不需要节流,制动时才需要节流以减小制动冲击。
回复

使用道具 举报

您需要登录后才可以回帖 登录 | 立即注册

本版积分规则