搜索
汉力达液压金币充值官方微信群液压资料下载
查看: 12056|回复: 15

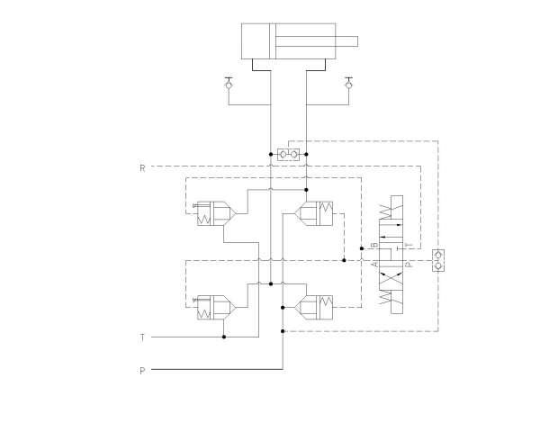
油缸缩回要分快慢,下面的系统添加的部分原理怎么做?

[复制链接]
  • 打卡等级:以坛为家
  • 打卡总天数:812
  • 打卡总奖励:2376
发表于 2014-8-29 13:06:48 | 显示全部楼层 |阅读模式
本帖最后由 牛奶加咖啡 于 2014-8-29 16:28 编辑

公司电脑无法联网,所以只能打字复述一下个工况。油缸是通过接力器带动水阀门(水阀门是我的目标机械设备)开闭,当油缸伸出时,水阀门打开,打开时间无限定,油缸缩回,水阀门关闭,现在的原理图只有普通的换向、回油节流和自锁功能,在事故停电的情况下,为了消除水管路里面的水锤,也为了防止水锤打坏与水阀门链接的水,现在要让水阀门实现关闭分快关慢关两段关闭,也就是油缸在缩回时将有快退和慢退两段行程,快退时系统所需流量大概有145L/min,慢退无限定,原理图要怎么改?(我疏忽了,抱歉各位)原理图如下:

补充内容 (2014-9-3 15:50):
油缸伸出的时间,油缸快退的时间还有慢退的时间都是可调节的,并且慢退跟快退调节的时间不能有关联,也就是说调了快退/慢退的时间,慢退/快退的时间要不能改变的

油缸缩回要分快慢,下面的系统添加的部分原理怎么做?

油缸缩回要分快慢,下面的系统添加的部分原理怎么做?
  • 打卡等级:以坛为家
  • 打卡总天数:812
  • 打卡总奖励:2376
 楼主| 发表于 2014-8-29 13:16:07 | 显示全部楼层
我是做机械的,不太懂,这个图纸也也是照着公司的图纸画出来的,求大神帮助
回复

使用道具 举报

  • 打卡等级:初来乍到
  • 打卡总天数:30
  • 打卡总奖励:196
发表于 2014-8-29 14:16:06 | 显示全部楼层
可以加阻尼~
回复

使用道具 举报

  • 打卡等级:偶尔看看
  • 打卡总天数:66
  • 打卡总奖励:158
发表于 2014-8-29 14:38:26 | 显示全部楼层
损耗最小的方案是双排量泵或排量比例合适的双泵泵源,节流方案损耗很大。
回复

使用道具 举报

  • 打卡等级:以坛为家
  • 打卡总天数:812
  • 打卡总奖励:2376
 楼主| 发表于 2014-8-29 15:38:06 | 显示全部楼层

具体怎么搞?可不可以在详细指点一下,谢谢了
回复

使用道具 举报

  • 打卡等级:以坛为家
  • 打卡总天数:812
  • 打卡总奖励:2376
 楼主| 发表于 2014-8-29 15:43:03 | 显示全部楼层
zzfjct 发表于 2014-8-29 14:38
损耗最小的方案是双排量泵或排量比例合适的双泵泵源,节流方案损耗很大。

这样的话就是泵作住动力源了,我只是截取了一段原理图,整个的原理图是使用蓄能器作为主动力源的,大大有好的方案吗?谢谢了
回复

使用道具 举报

  • 打卡等级:初来乍到
  • 打卡总天数:30
  • 打卡总奖励:196
发表于 2014-8-29 16:06:29 | 显示全部楼层
本帖最后由 whx-002 于 2014-8-29 16:08 编辑
牛奶加咖啡 发表于 2014-8-29 15:38
具体怎么搞?可不可以在详细指点一下,谢谢了

楼主把要求详细的说下吧~
现在要实现()关闭分快关慢关
主语是什么?如果是前文提到的阀门~是哪个阀门?
如果是图中的电磁阀~那就闹心了~
如果是图中的插装阀~估计要改插装阀结构~
----------------
不如把设计任务书拿出来~大家都搞搞~
回复

使用道具 举报

  • 打卡等级:以坛为家
  • 打卡总天数:812
  • 打卡总奖励:2376
 楼主| 发表于 2014-8-29 17:11:16 | 显示全部楼层
whx-002 发表于 2014-8-29 16:06
楼主把要求详细的说下吧~
现在要实现()关闭分快关慢关
主语是什么?如果是前文提到的阀门~是哪个阀门 ...

我贴出来的原理图只能实现简单的换向、回油节流、和自锁,但是现在要增加一个工况是油缸缩回时分快慢两端行程,我已经把要求详细谢了一下,望您不吝赐教
回复

使用道具 举报

  • 打卡等级:初来乍到
  • 打卡总天数:30
  • 打卡总奖励:196
发表于 2014-9-3 09:19:14 | 显示全部楼层
牛奶加咖啡 发表于 2014-8-29 17:11
我贴出来的原理图只能实现简单的换向、回油节流、和自锁,但是现在要增加一个工况是油缸缩回时分快慢两端 ...

改变速度有2种方法:容积,节流
容积调速:如4楼所说用变量泵即可。
节流调速:搞个节流阀放到油缸回油管路上即可~功率损耗之类的~应该不会太大~还有就是相对于145L/min的流量不算太大~为什么用插装阀?一般的换向阀也可达到此类流量~华液BFWH-04规格16通径的~最大通过流量150L/min~(也有06规格/20通径的 325L/min)
1.jpg


回复

使用道具 举报

  • 打卡等级:伴坛终老
  • 打卡总天数:1711
  • 打卡总奖励:5768
发表于 2014-9-3 13:08:31 | 显示全部楼层
为啥不用开环比例阀
回复

使用道具 举报

您需要登录后才可以回帖 登录 | 立即注册

本版积分规则