搜索
汉力达液压金币充值官方微信群液压资料下载
查看: 29571|回复: 55

MDTools在液压阀块设计中的应用

  [复制链接]
发表于 2014-8-31 21:45:08 | 显示全部楼层 |阅读模式

MDTools在液压阀块设计中的应用

摘要:阐述了液压阀块的设计步骤,着重叙述了运用MDTools软件设计液压阀块的方法及其优越性。结合某钢厂粗轧机液压系统设计项目,运用该软件,提高了工作效率,有效地减少了液压阀块孔道之间的干涉和工艺孔问题。

关键词:液压阀块;MDTools;南京东岱软件

  • 引言
    液压阀块在液压系统中的重要性已被越来越多的人们所认识,其应用范围也越来越广泛。然而,一般的液压集成阀块都具有密集而复杂的立体孔道系统,其设计和加工是一项非常繁琐而又极易出错的工作。在如今,计算机辅助设计在液压系统设计上的应用已越来越广泛,尤其是在二维工程图的绘制方面,极大的提高了工作效率,而由于三维设计软件的直观性,使得其在液压系统设计中也得到了广泛应用。现在,针对液压系统中阀块的设计有了更加方便、更加专业的设计工具——MDTools。本文结合某钢厂粗轧液压系统改造项目,利用MDTools软件来设计液压阀块,并取得了良好的效果。
  •                              设计液压阀块的一般步骤如图1所示,从图1中可以看出,液压阀块设计,首先根据厂家的要求画出液压阀块的6个视图,这对设计人员的空间想象能力有较高的要求,对于简单的油路尚可,如果油路稍微复杂,就容易出错。而在打工艺孔、走油路这一步骤中,以往设计人员所用的二维或是三维软件,设计周期长,容易考虑不全,当阀块某个油路和工艺孔需要修改时,任务量相当大,多做了一些重复性的工作,这样浪费了设计时间。而运用MDTools软件,在SolidWorks三维环境中,可以方便地修改设计人员认为不合格的尺寸,修改后的实体模型可以很迅速的反映出改变后的效果。



  • MDTools软件简介
    MDTools是一款由 VEST 公司设计的三维液压集成块设计软件(DDSoft)。在 SolidWorks环境下进行设计,检查,并生成相关的文档。MDTools通过一个专业的文件生成,包括自动标注尺寸,生产加工图表等,使得原先复杂的集成设计变得既快捷又容易,还能避免错误的发生。MDTools还 可以使用有效的孔腔连接特性轻易地连接两个孔腔。孔腔流径采用彩色编码方式使集成块内部及其连接设计更加可视化。在设计出产品及真正加工之前,若出现差错,设计检查能使你及时地修正错误。加工图指令使你自动获取集成块的孔腔加工数据,创建加工图,并把它嵌插在二维图中。

    MDTools在液压阀块设计中的应用

    MDTools在液压阀块设计中的应用
  • MDTools软件在液压阀块设计中的运用


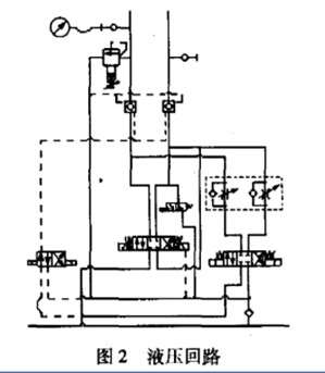
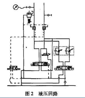
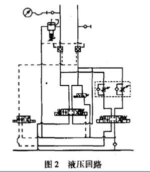
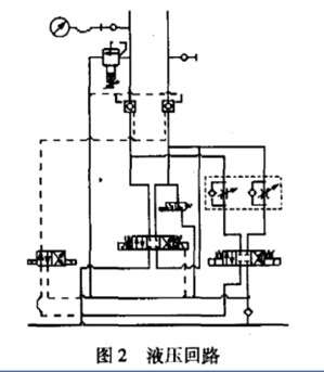
  • 油路P、T口都必须布置在阀块底部;
  • 4个换向阀都采用板式连接,前都必须布置在阀块的顶面;
  • 测压接头必须布置在前端面;
  • 其它阀不可布置在阀块的底部;
  • 阀块整体重量不超过500kg。


MDTools在液压阀块设计中的应用

MDTools在液压阀块设计中的应用

从要求可以得出,液压阀块内含为数众多的、形态尺寸各异的光孔、螺纹孔等,而且只有运用三维几何造型软件MDTools建造阀块孔道体系的实体模型,才能够最充分地表现它复杂的内、外立体形状,从不同的角度和在任意的剖面上,自动生成多个视图和剖面图,自动判断任意空间上的点是在实体模型的外部还是内部,以便于设计者形象地进行孔系干涉校验。根据要求在MDTools软件中设计液压阀块,具体步骤如下:

  • 根据油路要求选择各阀,确定各阀的结构尺寸,并预估阀块的尺寸,在MDTools软件中,直接输入阀块长宽高尺寸值,即可得到阀块的外形实体,省去了画液压阀块的6个视图工作。
  • 根据要求在阀块实体上,确定各阀的安装面及布置阀的位置和走油路(打工艺孔),在这一步过程中,设计人员所选阀的阀孔可以直接从自带的库中选取,并可以清晰的从MDTools软件实体模型中直观地反映出油路走向。阀块中油路之间的距离、深度都可以从图中表达出来,有效地避免了各油孔之间的相互干涉。
  • 针对原理图,在实体上核对阀的位置和工艺孔的深度、位置、大小。由于MDTools有方便的三维视角,可以从各个不同的侧面查看阀块上工艺孔的定位尺寸和定型尺寸,以及油路的干涉问题。如果发现问题可以及时修改,而且很容易进行重绘。真正做到了所见即所得的效果。最后形成的实体如图3所示,可以满足厂家对阀块的要求。

MDTools在液压阀块设计中的应用

MDTools在液压阀块设计中的应用





  • 在修改正确后,利用MDTools软件的三维视图生成二维视图功能,快速、方便的完成该油路液压阀块的设计任务。而且可以在该软件中修改不合习惯的尺寸。
    从以上步骤可以看出,采用MDTools软件有几个优点:


  • 采用三维MDTools软件进行设计,使形体转换为可视、可分析、可修改、可进一步模拟加工的实体模型,以便设计人员能尽可能在设计阶段发现问题,从而能够摆脱繁重的绘图工作,把主要精力放在对功能结构、液压原理等方面的分析和思考上,保证设计质量,提高设计的效率,避免产生废品。
  • 可以对实体模型进行不同视角的观察,使阀体孔系的正确性检查变得直观可靠,对装配体进行干涉检查,提高一次性设计的成功率。
  • 设计人员能够轻松地重新构造自己的零件模型,并自动生成二维工程图。


  • 结论
    液压阀块设计一直是液压行业设计中的难点,倍受广大液压设计者的关注。MDTools软件功能强大,结构合理,操作简便,对设计和分析液压阀块提供了良好的途径。从某钢厂实际运用MDTools软件设计阀块来看,该方法提供了液压阀块的精度和可靠性,降低了制作成本。


  • 打卡等级:即来则安
  • 打卡总天数:187
  • 打卡总奖励:619
发表于 2014-9-1 12:58:44 | 显示全部楼层
是免费的吗?
回复

使用道具 举报

  • 打卡等级:伴坛终老
  • 打卡总天数:2520
  • 打卡总奖励:6352
发表于 2014-9-1 13:08:52 | 显示全部楼层
SolidWorks什么版本下运行
回复

使用道具 举报

 楼主| 发表于 2014-9-1 13:32:45 | 显示全部楼层
卖女孩的火柴 发表于 2014-9-1 13:08
SolidWorks什么版本下运行

您好,电脑运行环境为64位,Solidworks 2012\2013\2014都是可以的。
回复

使用道具 举报

 楼主| 发表于 2014-9-1 13:33:16 | 显示全部楼层

您好,可以免费试用,您可以告诉我下您的邮件地址。
回复

使用道具 举报

发表于 2014-9-1 14:56:46 | 显示全部楼层
听说功能不错,挺智能的 。  
回复

使用道具 举报

  • 打卡等级:无名新人
  • 打卡总天数:3
  • 打卡总奖励:16
发表于 2014-9-1 15:16:07 | 显示全部楼层
UG环境下能用吗?
回复

使用道具 举报

  • 打卡等级:即来则安
  • 打卡总天数:187
  • 打卡总奖励:619
发表于 2014-9-1 15:21:37 | 显示全部楼层
南京东岱软件 发表于 2014-9-1 13:33
您好,可以免费试用,您可以告诉我下您的邮件地址。

xuhongfa@hy-china.com,非常感谢
回复

使用道具 举报

  • 打卡等级:无名新人
  • 打卡总天数:1
  • 打卡总奖励:1
发表于 2014-9-1 19:53:38 | 显示全部楼层
南京东岱软件 发表于 2014-9-1 13:33
您好,可以免费试用,您可以告诉我下您的邮件地址。

proe能用吗
回复

使用道具 举报

发表于 2014-9-1 20:54:33 | 显示全部楼层
设计软件越来越高级了。
回复

使用道具 举报

您需要登录后才可以回帖 登录 | 立即注册

本版积分规则