搜索
汉力达液压金币充值官方微信群液压资料下载
查看: 5083|回复: 7

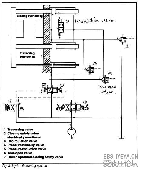
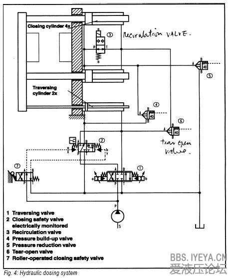
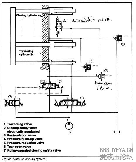
二板式内循环全液压注塑机液压原理图

[复制链接]
  • 打卡等级:偶尔看看
  • 打卡总天数:153
  • 打卡总奖励:202
发表于 2013-2-19 10:03:55 | 显示全部楼层 |阅读模式
各位前辈好:
    请各位大神赐教二板式内循环全液压注塑机液压原理图,不胜感激
  • 打卡等级:初来乍到
  • 打卡总天数:30
  • 打卡总奖励:74
发表于 2013-4-28 22:01:10 | 显示全部楼层
二板机内循环是不是用双出桿液压缸锁模的?楼主的注塑机是多少吨锁模力的?
回复

使用道具 举报

  • 打卡等级:偶尔看看
  • 打卡总天数:153
  • 打卡总奖励:202
 楼主| 发表于 2013-5-1 22:56:17 | 显示全部楼层
恩,就是,我们的锁模力是320吨,谢谢游泳大神的帮助!
回复

使用道具 举报

  • 打卡等级:初来乍到
  • 打卡总天数:30
  • 打卡总奖励:74
发表于 2013-5-2 00:39:20 | 显示全部楼层
楼主可参考这个:
clamping by pull.jpg
回复

使用道具 举报

发表于 2013-5-3 20:46:55 | 显示全部楼层
图呢

点评

就这些。  发表于 2013-5-3 22:45
回复

使用道具 举报

发表于 2013-5-5 15:14:51 | 显示全部楼层
插装阀控制油路呢

点评

请参考力士乐培训教材第四册-逻辑插装阀技术 https://www.yeya.cn/forum.php?mod=viewthread&tid=5513&fromuid=10858  发表于 2013-5-5 21:50
回复

使用道具 举报

  • 打卡等级:即来则安
  • 打卡总天数:258
  • 打卡总奖励:981
发表于 2013-11-13 18:50:13 | 显示全部楼层
我也想看看这类图,不多啊
回复

使用道具 举报

  • 打卡等级:偶尔看看
  • 打卡总天数:153
  • 打卡总奖励:202
 楼主| 发表于 2013-11-15 19:20:15 | 显示全部楼层
嗯,是啊,确实不多!
回复

使用道具 举报

您需要登录后才可以回帖 登录 | 立即注册

本版积分规则