搜索
汉力达液压金币充值官方微信群液压资料下载
查看: 19240|回复: 27

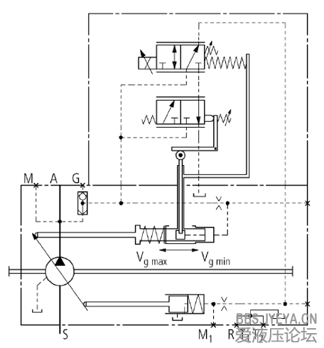
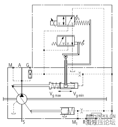
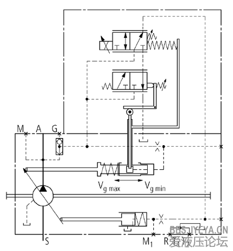
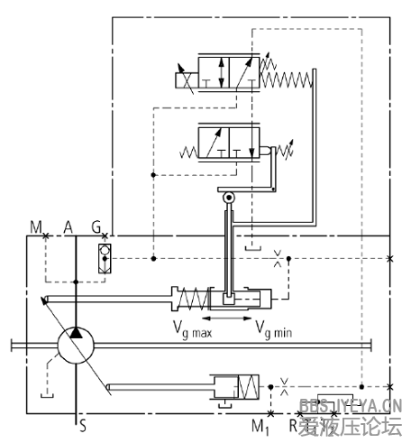
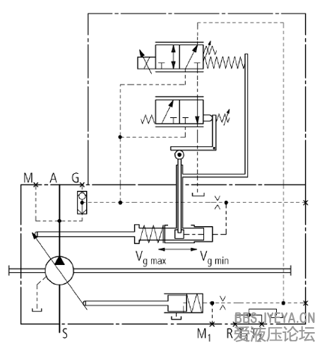
[其他] 工程机械负载敏感内部结构------一边拆,一边拍照

  [复制链接]
发表于 2013-3-21 16:15:47 | 显示全部楼层 |阅读模式
郁闷,PPT格式的传不上来
1.jpg
2.jpg
3.jpg
 楼主| 发表于 2013-3-21 16:17:29 | 显示全部楼层
力士乐A11VLRDU2泵,哪位大侠告诉怎么上传PPT文件

点评

PPT暂时是不支持的。。。。  详情 回复 发表于 2013-3-21 16:27
回复

使用道具 举报

  • 打卡等级:无名新人
  • 打卡总天数:4
  • 打卡总奖励:4
发表于 2013-3-21 16:27:48 | 显示全部楼层
gaoguifeng 发表于 2013-3-21 16:17
力士乐A11VLRDU2泵,哪位大侠告诉怎么上传PPT文件

PPT暂时是不支持的。。。。
回复

使用道具 举报

  • 打卡等级:无名新人
  • 打卡总天数:1
  • 打卡总奖励:3
发表于 2013-3-21 19:11:25 | 显示全部楼层
本帖最后由 松花江畔 于 2013-3-21 19:12 编辑

把文件用WinRAR压缩一下,控制文件的大小在2M以内是否就可以上传啦。我也很期待这份资料
回复

使用道具 举报

  • 打卡等级:无名新人
  • 打卡总天数:4
  • 打卡总奖励:23
发表于 2013-3-21 20:39:46 | 显示全部楼层
能否发我一份啊 ,zgloulei@163.com.非常感谢
回复

使用道具 举报

  • 打卡等级:初来乍到
  • 打卡总天数:30
  • 打卡总奖励:196
发表于 2013-3-22 06:55:59 | 显示全部楼层
压缩,上传~的确很好的资料~
回复

使用道具 举报

 楼主| 发表于 2013-3-23 16:34:49 | 显示全部楼层
接着发
兄弟们有什么不清楚可以回帖提问
图片1.png
图片2.jpg
图片3.jpg
图片4.jpg
图片5.jpg
图片6.jpg
图片7.jpg
图片8.jpg
图片9.jpg
图片10.jpg
回复

使用道具 举报

  • 打卡等级:无名新人
  • 打卡总天数:4
  • 打卡总奖励:23
发表于 2013-3-23 22:23:27 | 显示全部楼层
兄弟 能否把主泵和两个小阀的反馈杆照清楚上传下啊 ,谢谢了
回复

使用道具 举报

  • 打卡等级:无名新人
  • 打卡总天数:4
  • 打卡总奖励:23
发表于 2013-3-23 22:28:48 | 显示全部楼层
兄弟 谢谢了啊
回复

使用道具 举报

  • 打卡等级:无名新人
  • 打卡总天数:4
  • 打卡总奖励:23
发表于 2013-3-23 22:28:54 | 显示全部楼层
兄弟 谢谢了啊
回复

使用道具 举报

您需要登录后才可以回帖 登录 | 立即注册

本版积分规则