搜索
金币充值液压资料下载官方微信群
查看: 7415|回复: 9

阀口开度问题

[复制链接]
  • 打卡等级:无名新人
  • 打卡总天数:1
  • 打卡总奖励:8
发表于 2013-6-16 18:50:21 | 显示全部楼层 |阅读模式
阀控开度跟阀芯位移有什么关系呢?是不是阀芯位移越大阀控开度越大呢?他们俩是一个概念么?我在一篇论文中发现一种情况,可以用阀口开度的大小来控制液压缸输出力的大小?我用AMESim做了一个仿真,改变阀的信号输入得到一个阀芯位移的图像如下图,也获得液压缸输出力的图像,结果里没有改变?不明白阀口开度怎么控制的液压缸输出力呢?
阀芯位移.jpg
液压缸输出力.jpg
发表于 2013-6-16 22:14:00 | 显示全部楼层
通过阀口开度改变油缸输出力一般要在动态的情况下才有作用,如果是静态情况,那么压力基本是靠负载大小产生的,用阀口开度控制输出力就效果有限了,个人愚见,仅供参考。
回复

使用道具 举报

  • 打卡等级:无名新人
  • 打卡总天数:1
  • 打卡总奖励:8
 楼主| 发表于 2013-6-17 08:16:15 | 显示全部楼层
hsy100 发表于 2013-6-16 22:14
通过阀口开度改变油缸输出力一般要在动态的情况下才有作用,如果是静态情况,那么压力基本是靠负载大小产生 ...

谢谢你!你的意思是在活塞运动过程中改变里的大小,最终达到静止后的力是由负载决定的对么?谢谢啦!哪请问阀口开度和阀芯位移有什么关系呢?
回复

使用道具 举报

发表于 2013-6-17 08:16:18 | 显示全部楼层
这个和挖掘机或装载机先导手柄的原理差不多,你可以看一下它们的控制原理。
回复

使用道具 举报

  • 打卡等级:无名新人
  • 打卡总天数:1
  • 打卡总奖励:8
 楼主| 发表于 2013-6-17 08:17:12 | 显示全部楼层
清风慕竹 发表于 2013-6-17 08:16
这个和挖掘机或装载机先导手柄的原理差不多,你可以看一下它们的控制原理。

好的,谢谢啊!
回复

使用道具 举报

  • 打卡等级:无名新人
  • 打卡总天数:1
  • 打卡总奖励:8
 楼主| 发表于 2013-6-17 08:46:43 | 显示全部楼层
清风慕竹 发表于 2013-6-17 08:16
这个和挖掘机或装载机先导手柄的原理差不多,你可以看一下它们的控制原理。

你有这方面的资料么?可不可以给我发一份?谢谢啦!1983885042@qq.com
回复

使用道具 举报

发表于 2013-6-17 09:01:10 | 显示全部楼层
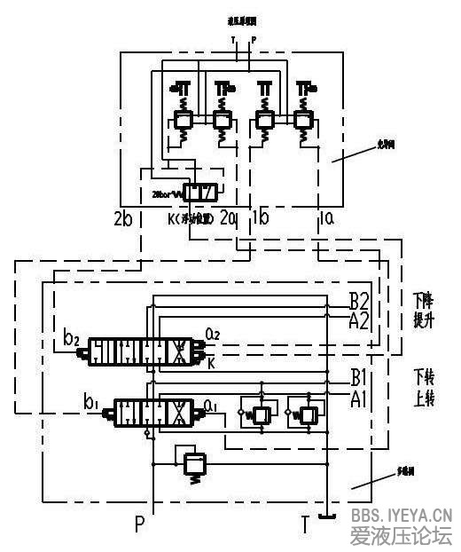
这个是装载机先导手柄的原理图,比例控制是通过手柄来控制阀的开口与T和P的接通的多少来实现的,如果和T想接通的开口大,则输出压力就小,反之输出压力则大,其中阀的开口与T和P的接通的多少是由手柄按比例来控制的。通过输出压力的大小来控制主阀芯的位移,从而控制执行元件的速度
先导操纵原理.jpg
回复

使用道具 举报

发表于 2013-6-17 09:07:45 | 显示全部楼层
主阀芯的阀芯位移可以控制进入执行元件的流量即控制执行元件的运动速度,与负载基本无关,除非是多执行器的系统中,会出现流量分配不成比例的问题
回复

使用道具 举报

发表于 2013-6-18 13:01:56 | 显示全部楼层
你看一下位移的速度应该是改变了。是不是阀的开口度变大,压降降低,提高的输出的力。但前提在流量稳定的情况,否则没有可比性啊!
回复

使用道具 举报

发表于 2014-1-8 18:19:39 | 显示全部楼层
滑阀阀芯开度的大小,主要是看阀芯湿周大小的变化
湿周=周长*开度(阀芯控油边与阀体油槽边的距离)
回复

使用道具 举报

您需要登录后才可以回帖 登录 | 立即注册

本版积分规则