- 积分
- 569
- 注册时间
- 2012-9-12
- 最后登录
- 1970-1-1
- 打卡等级:论坛老炮
- 打卡总天数:1256
- 打卡总奖励:4603
|
发表于 2013-7-12 22:10:51
|
显示全部楼层
Emmett_1984 发表于 2013-7-12 13:59 
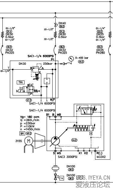
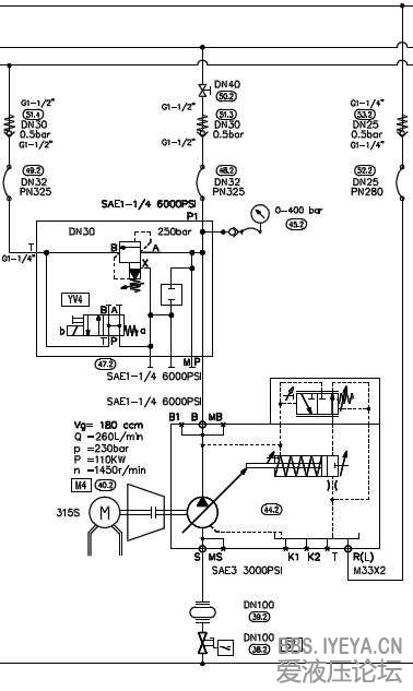
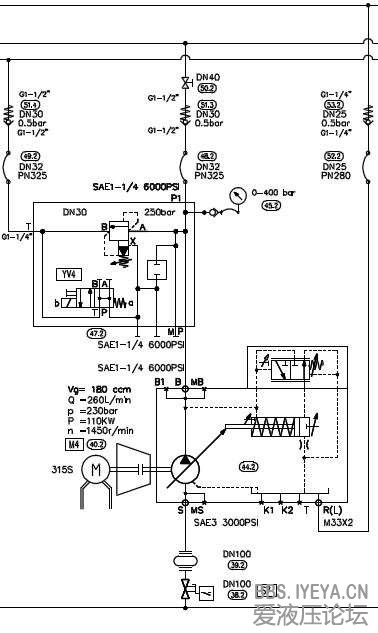
系统设计者可能是考虑变量泵,所以冷却系统的冷却功率选的不是很大。系统的主泵采用3用1备,如果开两台的 ...
您好,尝试回答您的问题:
1、系统散热体积与泵源排量有一个计算公式,这个是设计初衷的问题,目前就您提及的情况无法改变了;
2、3主1备,现在用两台温度是短时间还是延时后达到60摄氏度?
3、您提及的将一台排量调整为最低,我估计是调整机械排量调节杆,一般调节范围为排量的100%---25%,我觉得作用不大,虽然参与的流量少了,但是散热条件无法改变的。
4、如果2台能满足执行机构速度、位置要求可以考虑用2台运行,这样的原因是少了3台中多出1台的散热源。
谢谢,希望有所帮助! |
|