设为首页
收藏本站
所有帖子
关于我们
联系我们
微信群
开启辅助访问
搜索
搜索
本版
用户
门户
Portal
资讯
液压资讯
观点
观点
产品
液压产品
技术
液压技术
合集
导读
Guide
下载
签到
金币
论坛
BBS
登录
立即注册
腾讯QQ
账号
自动登录
找回密码
密码
登录
立即注册
只需一步,快速开始
好友
动态
收藏
分享
帖子
日志
记录
相册
留言板
勋章
任务
道具
设置
退出
液压圈
»
论坛
›
液压元件
›
液压泵马达
›
求指教,学习A10VSO系列的柱塞泵
负载敏感资料下载
|
液压培训资料下载
|
液压样本下载
|
AMESim资料下载
|
力士乐资料下载
|
挖掘机资料下载
|
标准资料下载
|
多路阀资料下载
返回列表
查看:
3113
|
回复:
0
求指教,学习A10VSO系列的柱塞泵
[复制链接]
望星星的小孩
望星星的小孩
当前离线
积分
13
注册时间
2013-7-22
最后登录
1970-1-1
IP卡
狗仔卡
发表于 2013-7-24 06:49:19
|
显示全部楼层
|
阅读模式
各位大神,小弟学习A10VSO系列柱塞
泵
,最好是A10VSO28DR的,有谁有这类型的泵,不一定要新的,旧的报废的都行,我的QQ号453921758,可留言
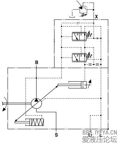
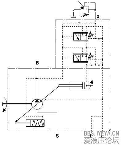
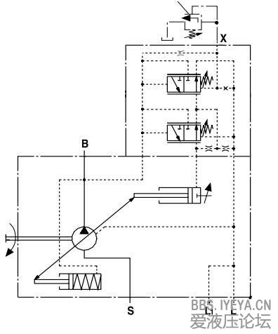
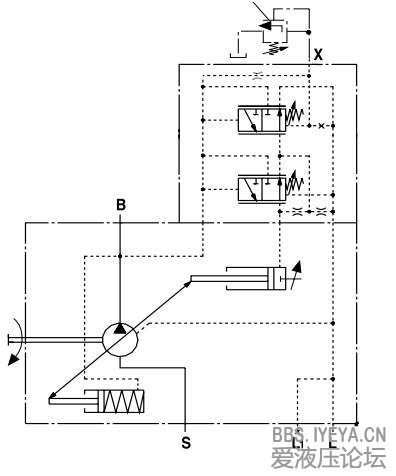
还有有几张图我看得不是很懂,主要是如何实现压力、流量、以及功率控制的
求指教,小弟不胜感激。。。。。
柱塞泵
压力控制
压力控制-远程
压力控制-远程
压力、流量、功率控制
相关帖子
.
柱塞泵简介(应用、结构、特点)
.
派克液压泵基础培训资料
.
请大侠帮我出主意!我选泵!
.
派克PV泵样本
.
力士乐泵资料
.
Liebherr吊机旋转速度慢
.
力士乐A4VG、a6VM、a10VO结构视频
.
液压自动对中柱塞副
.
液压自动对中柱塞副
回复
使用道具
举报
提升卡
置顶卡
变色卡
返回列表
高级模式
B
Color
Image
Link
Quote
Code
Smilies
您需要登录后才可以回帖
登录
|
立即注册
本版积分规则
发表回复
回帖后跳转到最后一页
浏览过的版块
插装阀
液压辅件
AMESim
供求信息
液压技术
快速回复
返回顶部
返回列表