搜索
汉力达液压金币充值官方微信群液压资料下载
查看: 4095|回复: 8

求高手帮忙分析

[复制链接]
  • 打卡等级:无名新人
  • 打卡总天数:1
  • 打卡总奖励:3
发表于 2013-8-1 11:42:09 | 显示全部楼层 |阅读模式
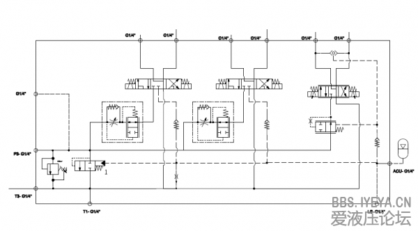
原理如附件,求高手分析图中蓄能器,和阀一再原理图中的作用,和工作方式。谢谢

原理简图-Model.pdf

105.43 KB, 下载次数: 79

售价: 5 金钱  [记录]  [购买]

  • 打卡等级:无名新人
  • 打卡总天数:3
  • 打卡总奖励:4
发表于 2013-8-1 12:15:26 | 显示全部楼层
蓄能器应该是吸收液压冲击的,它是蓄不住压力油的;1阀是一个空载卸荷用的,个人意见
回复

使用道具 举报

  • 打卡等级:初来乍到
  • 打卡总天数:30
  • 打卡总奖励:74
发表于 2013-8-3 08:08:49 | 显示全部楼层
油泵是定量的吗?整个系统基本上是三通流量阀的原理,但使用阀1作负载敏感之用。
1. 当所有执行器都不工作时,储能压力通过节流子回油箱,阀1打开,液压油在无压力下回到油箱;
2. 当其中一个执行器开始工作,负载的压力反馈到阀1,阀1关上。例如总压是140Bar,阀1为压差20Bar,负载为50Bar,则系统压力为50+20=70而不是140Bar;
3. 当多个执行器一起工作时,最高负载压力会反馈到阀1;
4. 储能器是用来稳定阀1的工作压力。
看图:
circuit 01.png
回复

使用道具 举报

发表于 2013-8-4 20:40:36 | 显示全部楼层
我好奇的是,单向节流阀和那个二位二通阀的组合的作用是什么?

点评

那是带压力补偿的流量控制阀,可保证流量稳定,不受负载变化影响。  详情 回复 发表于 2013-8-4 21:24
回复

使用道具 举报

  • 打卡等级:初来乍到
  • 打卡总天数:30
  • 打卡总奖励:74
发表于 2013-8-4 21:24:29 | 显示全部楼层
oyring 发表于 2013-8-4 20:40
我好奇的是,单向节流阀和那个二位二通阀的组合的作用是什么?

那是带压力补偿的流量控制阀,可保证流量稳定,不受负载变化影响。
回复

使用道具 举报

发表于 2013-8-4 21:27:23 | 显示全部楼层
游勇 发表于 2013-8-4 21:24
那是带压力补偿的流量控制阀,可保证流量稳定,不受负载变化影响。

(⊙v⊙)嗯,学习了。多谢游大侠
回复

使用道具 举报

  • 打卡等级:无名新人
  • 打卡总天数:1
  • 打卡总奖励:3
 楼主| 发表于 2013-8-5 16:44:52 | 显示全部楼层
大侠们,这个系统在使用时有个明显的问题,那就是执行元件在动作时压力建立的很缓慢,大概要5,6秒。也就是说电磁阀打开后,5,6秒执行元件才会有动作。我估计是蓄能器选大了,大侠们觉得对不??
回复

使用道具 举报

发表于 2013-8-6 10:09:40 来自手机 | 显示全部楼层
半程出家 发表于 2013-8-5 16:44
大侠们,这个系统在使用时有个明显的问题,那就是执行元件在动作时压力建立的很缓慢,大概要5,6秒。也就是说 ...

选大了会造成这种原因,还有可能是节流阀过小。
回复

使用道具 举报

  • 打卡等级:无名新人
  • 打卡总天数:1
  • 打卡总奖励:3
 楼主| 发表于 2013-8-19 16:48:37 | 显示全部楼层
谢谢了 {:7_276:},我懂了。。。。
回复

使用道具 举报

您需要登录后才可以回帖 登录 | 立即注册

本版积分规则