搜索
汉力达液压金币充值官方微信群液压资料下载
查看: 4243|回复: 9

求助大神帮忙分析液压控制图

[复制链接]
发表于 2014-4-7 09:02:38 | 显示全部楼层 |阅读模式
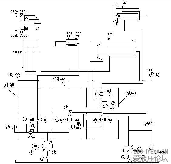
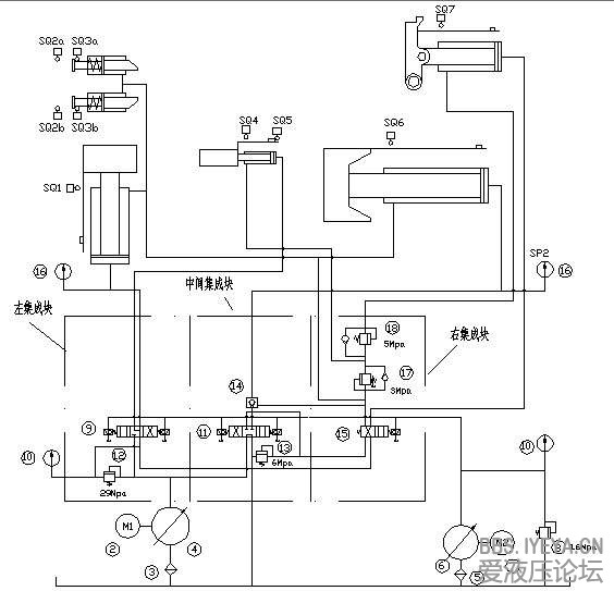
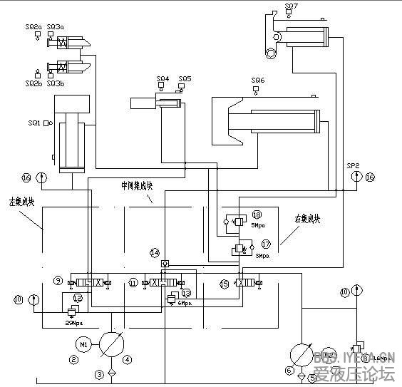
这是该原理图,我看了2天看的一头雾水不知道该从哪里分析,求大神解答。
无标题.png
  • 打卡等级:无名新人
  • 打卡总天数:1
  • 打卡总奖励:1
发表于 2014-4-7 09:32:27 | 显示全部楼层
看不清弄个清楚点的
回复

使用道具 举报

 楼主| 发表于 2014-4-7 09:35:26 | 显示全部楼层
这个可以放大的啊,这是老师给我的截图我也没有更清楚的了。
回复

使用道具 举报

  • 打卡等级:无名新人
  • 打卡总天数:2
  • 打卡总奖励:6
发表于 2014-4-7 10:51:28 | 显示全部楼层
感觉不是很难、就是不太清楚、请抓紧传个清楚点儿的让大家帮忙分析
回复

使用道具 举报

 楼主| 发表于 2014-4-7 16:14:55 | 显示全部楼层
恩,好的 我自己再重新做个图发上来。
回复

使用道具 举报

  • 打卡等级:初来乍到
  • 打卡总天数:30
  • 打卡总奖励:74
发表于 2014-4-7 17:22:16 | 显示全部楼层
是非常旧式的设计,应是未有PLC时的产品。
1. 右面小泵是先导油泵,用以替方向阀提供先导液压油;
2. 带有多个顺序阀,但可全部以PLC罗辑取代。
3. 多级压力也可用电控溢流阀来简化。
看来是改造项目。建议用每组液压缸用单个方向阀控制,罗辑用PLC控制,又简单,又便宜。可选博世力士乐的RC控制器,因为它本身是PLC而可直控先导比例溢流阀及直推电磁铁,另一优点是网上有免费的程式下载!
回复

使用道具 举报

  • 打卡等级:常驻居民
  • 打卡总天数:301
  • 打卡总奖励:737
发表于 2014-4-7 17:39:14 | 显示全部楼层
期待清楚的图纸, 大家可以帮忙分析.
回复

使用道具 举报

 楼主| 发表于 2014-4-7 20:54:56 | 显示全部楼层
游勇 发表于 2014-4-7 17:22
是非常旧式的设计,应是未有PLC时的产品。
1. 右面小泵是先导油泵,用以替方向阀提供先导液压油;
2. 带有 ...

这个我主要是工作原理还没搞懂,您能简单说下么
回复

使用道具 举报

 楼主| 发表于 2014-4-9 21:35:51 | 显示全部楼层
这个图应该清晰度可以了,大家看戏能帮我分析下么,本人液压刚入门
ELTBL`%9RU`5CF{$V)XC]@5.jpg
回复

使用道具 举报

  • 打卡等级:即来则安
  • 打卡总天数:236
  • 打卡总奖励:1098
发表于 2014-4-23 23:47:43 | 显示全部楼层
模糊的图型,应该是右边的低压泵来控制高压的液动阀工作
回复

使用道具 举报

您需要登录后才可以回帖 登录 | 立即注册

本版积分规则