搜索
金币充值液压资料下载官方微信群
查看: 4542|回复: 8

A8VO

[复制链接]
发表于 2014-4-21 09:28:48 | 显示全部楼层 |阅读模式
A8VO的Y3是什么作用??
每个阀都有压差流量特性曲线,到底这个曲线主要告诉我们什么?我们主要看什么?




来自:Android客户端
  • 打卡等级:无名新人
  • 打卡总天数:4
  • 打卡总奖励:8
发表于 2014-4-21 16:36:49 | 显示全部楼层
上个图吧
回复

使用道具 举报

  • 打卡等级:常驻居民
  • 打卡总天数:307
  • 打卡总奖励:743
发表于 2014-4-21 17:32:23 | 显示全部楼层
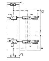
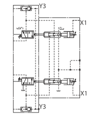
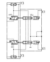
Y3是外部功率控制油口. 2014-04-21 17-31-40_93010 (安全) - PDF-XChange Viewer.png
回复

使用道具 举报

发表于 2014-4-21 20:34:46 | 显示全部楼层
Y3 是为变量活塞提供控制压力的。A8VO要实现变量需要一个至少30bar的控制压力作用在变量活塞上,泵正常工作的时候之个控制压力取自工作油口。但是在泵刚刚启动,没有负载的情况下就得需要外部提供一个至少30bar的油源,Y3正是这个作用。尤其是对正控制的泵,要靠Y3提供的油来保证泵启动后处在最小排量。
回复

使用道具 举报

 楼主| 发表于 2014-4-22 06:06:24 | 显示全部楼层
rebook163 发表于 2014-4-21 20:34
Y3 是为变量活塞提供控制压力的。A8VO要实现变量需要一个至少30bar的控制压力作用在变量活塞上,泵正常工作 ...

非常感谢!!

来自:Android客户端
北京市昌平区昌流路
回复

使用道具 举报

 楼主| 发表于 2014-4-22 07:35:58 | 显示全部楼层
rebook163 发表于 2014-4-21 20:34
Y3 是为变量活塞提供控制压力的。A8VO要实现变量需要一个至少30bar的控制压力作用在变量活塞上,泵正常工作 ...

那负载敏感控制不需要吗?

来自:Android客户端
回复

使用道具 举报

发表于 2014-4-22 08:23:47 | 显示全部楼层
刀锋上的刺客 发表于 2014-4-22 07:35
那负载敏感控制不需要吗?

来自:Android客户端

只要是在负载小于30bar的情况下就得需要外部压力来保证泵实现排量调节。 用正控制说明是为了好理解
回复

使用道具 举报

 楼主| 发表于 2014-4-22 08:28:15 | 显示全部楼层
rebook163 发表于 2014-4-22 08:23
只要是在负载小于30bar的情况下就得需要外部压力来保证泵实现排量调节。 用正控制说明是为了好理解

好,谢谢!

来自:Android客户端
回复

使用道具 举报

发表于 2014-4-22 08:31:28 | 显示全部楼层
刀锋上的刺客 发表于 2014-4-22 08:28
好,谢谢!

来自:Android客户端

另外问一下,你确定在A8VO的负载敏感泵上看到Y3口了吗?
回复

使用道具 举报

您需要登录后才可以回帖 登录 | 立即注册

本版积分规则