搜索
金币充值液压资料下载官方微信群
查看: 4854|回复: 8

A8VO

[复制链接]
发表于 2014-4-23 10:52:25 | 显示全部楼层 |阅读模式
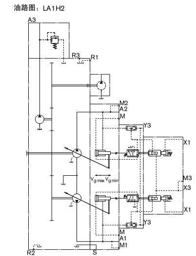
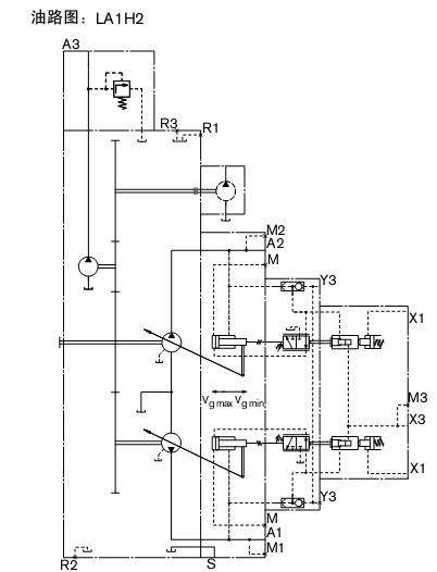
LAOH2中为什么要Y3给一个压力,正控制初始排量是最小码? 请各位帮我详细讲解一下!谢谢!!

发表于 2014-4-23 11:11:36 | 显示全部楼层
Y3给一个不小于30bar的压力油就是为了使得正控制时的初始排量是最小排量,你仔细看一下力士乐的样本
回复

使用道具 举报

发表于 2014-4-23 13:50:21 | 显示全部楼层
提供进口A8VO力士乐变量泵  宁波澎湃液压 tel 15957497297
回复

使用道具 举报

发表于 2014-8-18 17:50:25 | 显示全部楼层

在这个图里,y3增大,流量变小,对吗?

本帖最后由 xxfxpf123 于 2014-8-18 17:54 编辑

回复

使用道具 举报

发表于 2014-8-18 20:51:58 | 显示全部楼层
kanyangben
回复

使用道具 举报

发表于 2014-8-20 14:02:47 | 显示全部楼层
提供力源A8V   A8VO 等力士乐系统同款  液压泵。价格最低。质量保证。咨询热线13220585177

回复

使用道具 举报

发表于 2014-8-22 20:47:44 | 显示全部楼层
yeyagy 发表于 2014-8-20 14:02
提供力源A8V   A8VO 等力士乐系统同款  液压泵。价格最低。质量保证。咨询热线13220585177

里面的配件能通用吗?
回复

使用道具 举报

发表于 2014-8-22 20:48:22 | 显示全部楼层
保质期多长时间?
回复

使用道具 举报

发表于 2014-9-1 16:05:57 | 显示全部楼层
xxfxpf123 发表于 2014-8-22 20:47
里面的配件能通用吗?

不同规格不同配件的啊   不能通用   保质期半年的
回复

使用道具 举报

您需要登录后才可以回帖 登录 | 立即注册

本版积分规则