搜索
汉力达液压金币充值官方微信群液压资料下载
查看: 7314|回复: 9

[挖掘机] 力士乐先导油源块

[复制链接]
发表于 2014-5-18 10:22:56 | 显示全部楼层 |阅读模式
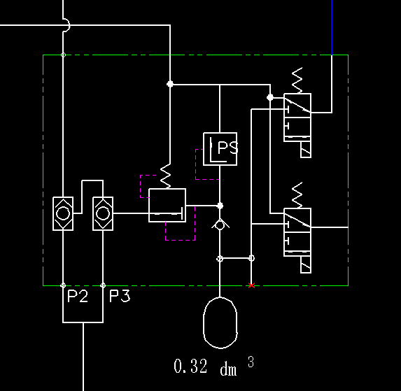
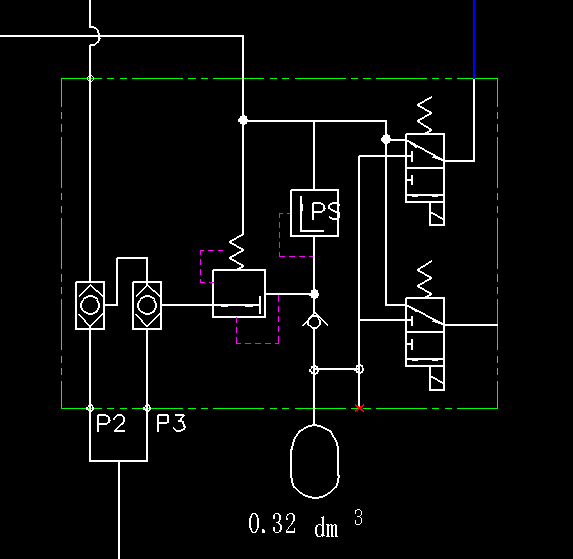
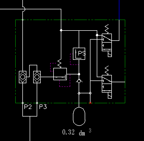
请解释一下先导油源的原理,还有有个液压阀上标的Ps是什么意思
QQ截图20140518102355.png
  • 打卡等级:论坛老炮
  • 打卡总天数:1176
  • 打卡总奖励:3249
发表于 2014-5-18 10:31:09 | 显示全部楼层
就是指的这个阀吧,就是指的pressure吧
回复

使用道具 举报

 楼主| 发表于 2014-5-18 11:00:25 | 显示全部楼层
iyeya 发表于 2014-5-18 10:31
就是指的这个阀吧,就是指的pressure吧

如果不用电磁阀的话那就用蓄能器旁边的那个口是吧
M4-12阀和SX12阀哪个贵知道吗
回复

使用道具 举报

发表于 2014-5-18 11:39:03 | 显示全部楼层
denghope 发表于 2014-5-18 11:00
如果不用电磁阀的话那就用蓄能器旁边的那个口是吧
M4-12阀和SX12阀哪个贵知道吗

M4阀组更贵一些
回复

使用道具 举报

发表于 2014-5-18 11:40:39 | 显示全部楼层
Ps那个是设定先导压力的溢流阀。这个阀块是利用减压阀将主油路的高压引出来作为液控先导压力用的
回复

使用道具 举报

发表于 2014-5-18 18:09:38 | 显示全部楼层
Ps:Pressure system,系统压力
回复

使用道具 举报

 楼主| 发表于 2014-5-19 09:04:09 | 显示全部楼层
那么多高手,了解了。你们了解行走切断阀吗?不明白行走切断阀是什么工作的
回复

使用道具 举报

发表于 2014-5-19 22:20:23 | 显示全部楼层
PS指的是Pressure Safety起到安全压力的作用,这个发一般不打开。除非遇到减压阀损坏的情况,起到保护的作用。设定值一般略高于减压阀设定压力。
回复

使用道具 举报

发表于 2014-5-19 22:22:32 | 显示全部楼层
PS指的是Pressure Safety,此阀一般不打开,除非遇到减压阀损坏,设定压力一般略高于减压阀设定值,起到保护的作用。
回复

使用道具 举报

  • 打卡等级:无名新人
  • 打卡总天数:3
  • 打卡总奖励:16
发表于 2015-3-31 20:42:28 | 显示全部楼层
谁能详细解释一下楼主的工作原理,谢谢
回复

使用道具 举报

您需要登录后才可以回帖 登录 | 立即注册

本版积分规则