搜索
汉力达液压金币充值官方微信群液压资料下载
查看: 4997|回复: 8

新手求教各位高手几个问题。谢谢

[复制链接]
发表于 2014-8-8 15:17:47 | 显示全部楼层 |阅读模式

新手求教各位高手几个问题。谢谢

新手求教各位高手几个问题。谢谢


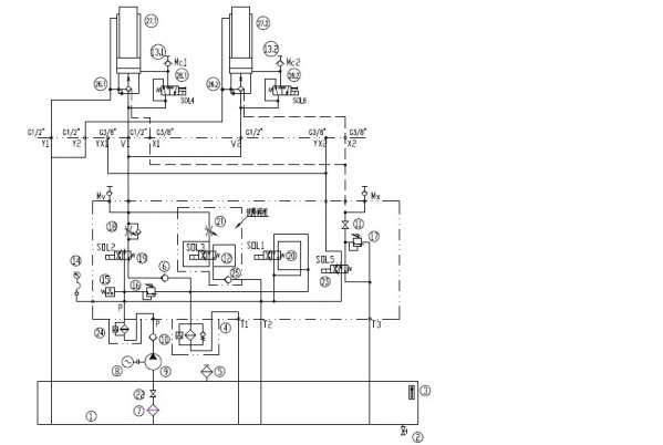
   各位前辈好。小弟我刚参加工作,很多东西需要努力。现有几个问题想请问各位前辈。
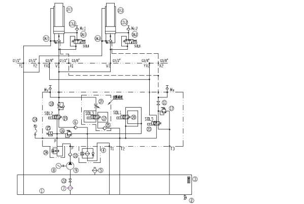
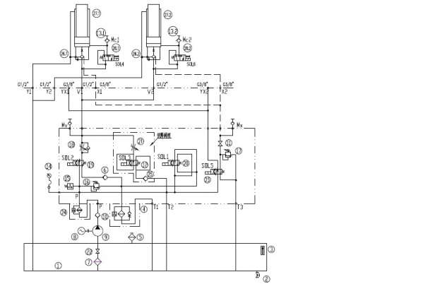
设备上的液压系统动作时是由压力的,上升是15MPa,下降时是5MPa。本着谨慎仔细的学习心态,现想问两个问题,因为感觉自己想的可能不正确。
1、系统启动后不工作状态时,压力油是怎么回油路线?
2、同是不工作状态,为什么压力表接在出油口却没压力?
3、Mv  Mx是什么意思?

以下是我的想法:
对于问题1我是这样想的:油9→单向阀10→高压过滤器24分两路→经T2管回油箱。
                                                                                              →经SOL1右位→滤油器4→T1管回油箱。


对于问题2我是这样想的:液压系统不工作时,压力油没有打开溢流阀16,所以没有压力表没有压力,因为压力表是接在溢流阀两侧。

恳请高手指点,谢谢。。。。
附图1张。

新手求教各位高手几个问题。谢谢

新手求教各位高手几个问题。谢谢

  • 打卡等级:论坛老炮
  • 打卡总天数:1169
  • 打卡总奖励:1819
发表于 2014-8-8 19:07:22 | 显示全部楼层
这张图纸表示错误:1.P压力管路和T2回油管路不应想通。若想通的话,系统压力怎样建立?2.不工作时,系统压力经SOL1到回油过滤器到T1回油箱泄压,所以压力表没压力。3.MV和MX是测压点,MX用于检测液控单向阀26.1,26.2的遥控压力,压力由溢流阀17调定。MV用于检测柱塞式液压缸上升或下降时压力的。
回复

使用道具 举报

 楼主| 发表于 2014-8-8 20:45:12 | 显示全部楼层
qqqqqqwwww 发表于 2014-8-8 19:07
这张图纸表示错误:1.P压力管路和T2回油管路不应想通。若想通的话,系统压力怎样建立?2.不工作时,系统压 ...

谢谢您。
请问您能否说的再仔细点?系统启动后经卸荷阀卸荷所以没压力。但为什么压力表就接在出油口P处,系统启动后压力油是经过这点,而压力表没压力?就是这个搞不懂。。。
万分感谢。。。
回复

使用道具 举报

  • 打卡等级:以坛为家
  • 打卡总天数:772
  • 打卡总奖励:2750
发表于 2014-8-9 08:41:02 | 显示全部楼层
这个系统搞的有点人为复杂。
回复

使用道具 举报

发表于 2014-8-9 09:05:39 | 显示全部楼层
laupong 发表于 2014-8-8 20:45
谢谢您。
请问您能否说的再仔细点?系统启动后经卸荷阀卸荷所以没压力。但为什么压力表就接在出油口P处 ...

亲,压力取决于负载,没有负载就没有压力,即使你是在泵出口测量,就算是在泵里面测也是没有压力的。好好看看液压教科书,你这属于基础不合格。
回复

使用道具 举报

  • 打卡等级:无名新人
  • 打卡总天数:4
  • 打卡总奖励:23
发表于 2014-8-9 13:54:37 | 显示全部楼层
系统错误
回复

使用道具 举报

 楼主| 发表于 2014-8-9 18:13:13 | 显示全部楼层
1983 发表于 2014-8-9 09:05
亲,压力取决于负载,没有负载就没有压力,即使你是在泵出口测量,就算是在泵里面测也是没有压力的。好好 ...

谢谢前辈指导,要好好复习基础才行了。谢谢。
回复

使用道具 举报

发表于 2014-8-9 20:13:23 来自手机 | 显示全部楼层
更正后不通电是卸荷回路。
回复

使用道具 举报

发表于 2014-8-9 21:27:26 | 显示全部楼层
laupong 发表于 2014-8-9 18:13
谢谢前辈指导,要好好复习基础才行了。谢谢。

没什么前辈不前辈的,基础最重要,努力打好基础。
回复

使用道具 举报

您需要登录后才可以回帖 登录 | 立即注册

本版积分规则