搜索
汉力达液压金币充值官方微信群液压资料下载
查看: 9227|回复: 10

三缸同步及行程限位控制

[复制链接]
  • 打卡等级:无名新人
  • 打卡总天数:3
  • 打卡总奖励:19
发表于 2014-8-13 10:49:55 | 显示全部楼层 |阅读模式
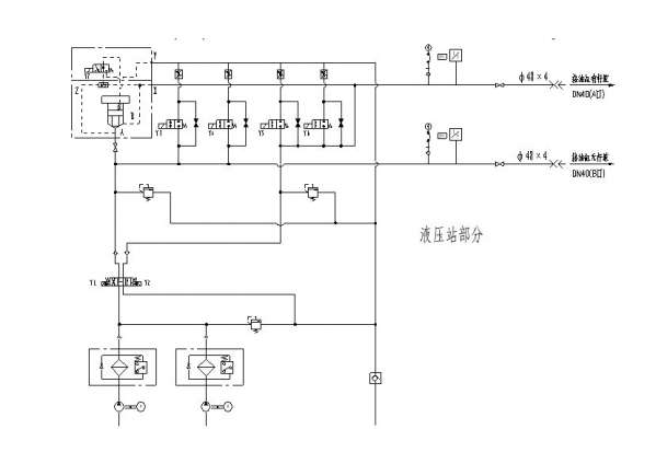
本系统用于建材机械立式磨,每个油缸都配有抬辊上限位(行程开关)、落辊下限位(行程开关),上下限位置可以随意调整,每只油缸都配有位移传感器,油缸行程110mm,共3只油缸。抬辊无机械限位,三个辊上限位开关同时闭合,抬辊动作结束,由于不同步,在抬辊的时候,一个辊到限位的时候还会继续上升,导致抬辊过高,顶在主机上,造成钢性接触。请问有没有什么好办法控制抬辊不冲过上限位,其他两缸也可到达限位。落辊的时候有下机械限位(弹性有缓冲),因为主机工艺原因,工作时油缸活塞杆小幅度动作(10-20mm)。同时有工作压力要求10MPa。问题是压力发讯和限位发讯有冲突,靠压力发讯,限位没有作用。靠限位发讯,压力用达不到。哪位高手帮忙分析一下,不胜感激。

系统图

系统图

电磁铁动作顺序及油缸

电磁铁动作顺序及油缸
  • 打卡等级:无名新人
  • 打卡总天数:1
  • 打卡总奖励:1
发表于 2014-8-13 11:36:02 | 显示全部楼层
该回路貌似无法实现楼主所说的功能,油缸不能单独控制的话,限位是没有作用的。个人觉得必须改成油缸单独可控,用位置信号和压力信号来控制油缸位置。
回复

使用道具 举报

发表于 2014-8-13 16:52:41 | 显示全部楼层
传个完整图
回复

使用道具 举报

  • 打卡等级:无名新人
  • 打卡总天数:23
  • 打卡总奖励:122
发表于 2014-8-13 21:28:12 | 显示全部楼层
最好每个油缸单独控制,也可以在各个回路中加切断阀,到达要求位置时,切断回油腔油路
回复

使用道具 举报

  • 打卡等级:无名新人
  • 打卡总天数:23
  • 打卡总奖励:122
发表于 2014-8-13 21:28:55 | 显示全部楼层
机械式的行程开关阀
回复

使用道具 举报

  • 打卡等级:无名新人
  • 打卡总天数:1
  • 打卡总奖励:10
发表于 2014-8-13 21:36:37 | 显示全部楼层
油缸分别控制增加电磁换向阀 用限位开关来给电磁阀信号关闭和开启
回复

使用道具 举报

  • 打卡等级:无名新人
  • 打卡总天数:3
  • 打卡总奖励:19
 楼主| 发表于 2014-8-14 09:00:44 | 显示全部楼层
wangjiafu 发表于 2014-8-13 11:36
该回路貌似无法实现楼主所说的功能,油缸不能单独控制的话,限位是没有作用的。个人觉得必须改成油缸单独可 ...

可以在进油缸的管路上增加节流阀,使油缸尽量保持同步。这样上限位可以起到作用。油缸做成单独控制,需要增加同步马达,会增加系统成本,效果和增加节流阀应该是相同的。落辊时(有杆腔进油),用压力来发讯信号,限位开关做下限保护。
回复

使用道具 举报

  • 打卡等级:无名新人
  • 打卡总天数:3
  • 打卡总奖励:19
 楼主| 发表于 2014-8-14 09:01:20 | 显示全部楼层

这个就是完整图啊 信息都在上面了
回复

使用道具 举报

  • 打卡等级:无名新人
  • 打卡总天数:3
  • 打卡总奖励:19
 楼主| 发表于 2014-8-14 09:02:50 | 显示全部楼层
本帖最后由 sunlike 于 2014-8-14 09:05 编辑
胡子 发表于 2014-8-13 21:28
最好每个油缸单独控制,也可以在各个回路中加切断阀,到达要求位置时,切断回油腔油路

因为有工艺上的要求,必须要整体控制,同时抬辊、落辊,又没法做机械机构将三缸连起来。切断阀就是做一个常开的电磁阀,到位电磁阀闭合,回油管路断开么?也是一个办法,就是要多加三个电磁阀,还要配安全阀喽
回复

使用道具 举报

  • 打卡等级:无名新人
  • 打卡总天数:3
  • 打卡总奖励:19
 楼主| 发表于 2014-8-14 09:16:36 | 显示全部楼层
胡子 发表于 2014-8-13 21:28
机械式的行程开关阀

我们用的是感应式行程开关,这两个问题应该不大
回复

使用道具 举报

您需要登录后才可以回帖 登录 | 立即注册

本版积分规则