搜索
汉力达液压金币充值官方微信群液压资料下载
查看: 20732|回复: 33

油缸的反弹原因?

    [复制链接]
发表于 2014-10-18 21:24:52 | 显示全部楼层 |阅读模式
本帖最后由 877465378 于 2014-10-19 00:22 编辑

请教:
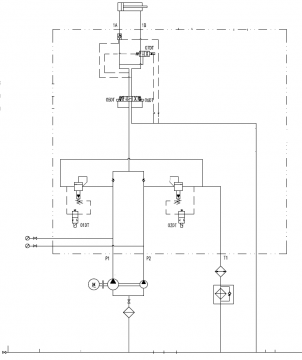
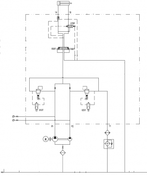
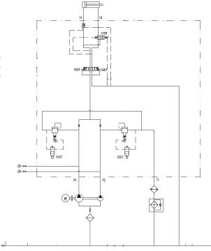
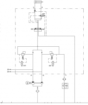
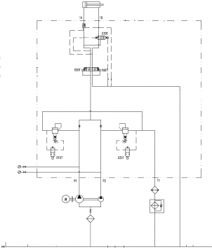
油缸左移时,使用小;  控制时2号阀先关闭,0.5s后关闭6号阀;油缸会往右弹一下,根据负载的不同,弹的距离不一样。这是什么原因?

油缸的反弹原因?

油缸的反弹原因?
  • 打卡等级:初来乍到
  • 打卡总天数:58
  • 打卡总奖励:229
发表于 2014-10-18 23:23:06 | 显示全部楼层
油缸会不会窜油?液控单向阀有无问题及液控单向阀引导油路有无背压?
回复

使用道具 举报

  • 打卡等级:偶尔看看
  • 打卡总天数:154
  • 打卡总奖励:398
发表于 2014-10-18 23:25:36 | 显示全部楼层
或者排气问题,也能产生类似的现象
回复

使用道具 举报

 楼主| 发表于 2014-10-19 00:20:52 | 显示全部楼层
油缸没有窜油,液控单向阀没有问题,单向阀的先导油路应该没有背压,油缸中没有气的,排过气的也憋过压
回复

使用道具 举报

发表于 2014-10-19 06:40:09 来自手机 | 显示全部楼层
正常来讲应该先关闭换向阀6再关闭卸荷阀2吧,那样的话就没有这个问题了。我觉得现在问题可能是因为回油路有背压
回复

使用道具 举报

发表于 2014-10-19 09:33:52 | 显示全部楼层
负载多大,是不是惯性比较大
回复

使用道具 举报

  • 打卡等级:论坛老炮
  • 打卡总天数:1163
  • 打卡总奖励:1810
发表于 2014-10-19 09:39:21 来自手机 | 显示全部楼层
缸内泄造成
回复

使用道具 举报

  • 打卡等级:以坛为家
  • 打卡总天数:661
  • 打卡总奖励:2045
发表于 2014-10-19 10:04:19 | 显示全部楼层
7#内泄,另外液压单向阀的过油量能完全过吗?
回复

使用道具 举报

 楼主| 发表于 2014-10-19 10:36:28 来自手机 | 显示全部楼层
小龙儿 发表于 2014-10-19 09:33
负载多大,是不是惯性比较大

负载30t,如果惯性应该左弹
回复

使用道具 举报

 楼主| 发表于 2014-10-19 10:38:04 来自手机 | 显示全部楼层
冷月不知道 发表于 2014-10-19 06:40
正常来讲应该先关闭换向阀6再关闭卸荷阀2吧,那样的话就没有这个问题了。我觉得现在问题可能是因为回油路有 ...

正常应先关2,再关6,不然冲击很大!
回复

使用道具 举报

您需要登录后才可以回帖 登录 | 立即注册

本版积分规则