搜索
金币充值液压资料下载官方微信群
查看: 8157|回复: 5

[挖掘机] 【请教】关于行走马达高速自动切换到低速问题

[复制链接]
发表于 2014-12-9 19:22:25 | 显示全部楼层 |阅读模式
各位

最近遇到行走马达高速自动切换到低速功能的困惑,还请赐教

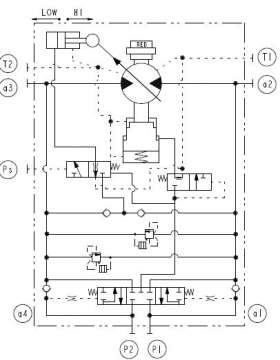
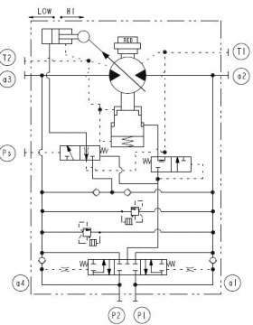
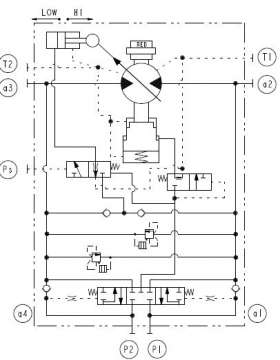
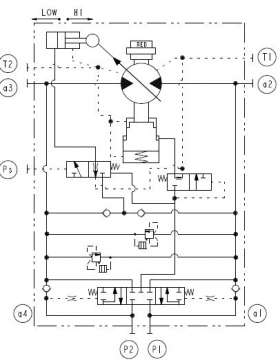
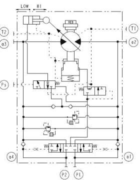
如图,斗山TM07的行走马达

主要的困惑在于,行走高速时,自动降速是如何实现的?从液压原理图上,比较困惑

图2 是网上找到的对于自动降速的说明,问题在于如何保证在强制高速的时候不会自动切换到低速?
另外,还想请教大家,对于中挖以上,行走马达的自动降速是通过电控实现还是通过马达的内部结构?

以上, 还请赐教

谢谢大家

【请教】关于行走马达高速自动切换到低速问题

【请教】关于行走马达高速自动切换到低速问题

【请教】关于行走马达高速自动切换到低速问题

【请教】关于行走马达高速自动切换到低速问题
发表于 2014-12-10 11:29:15 | 显示全部楼层
其实这个有点类似马达的压力切断保护,一旦工作油口压力超过弹簧设定值就会将马达排量摆到最大从而降低压力。现在挖掘机多数其实就是一个液控两点变位的高低速切换,也就是常说的乌龟档和兔子档
回复

使用道具 举报

发表于 2014-12-10 13:21:22 | 显示全部楼层
这个行走马达在常态下是低速大排量,这样可以确保在启动时有低速大扭矩以确保挖机好的的启动性能。当Ps口来控制工作油时将马达切换到高速小排量,但前提是必须Ps口的压力大于右侧弹簧力+制动释放力,是不是那个制动释放力通过平衡阀引过去的时候是通过阻尼孔减压后过去的啊?但是从这个图2看是直接从主油路引过去的并没有减压,那样的话会容易使的制动释放力+弹簧力大于Ps口压力导致行走马达自动切回到低速大排量状态
回复

使用道具 举报

  • 打卡等级:无名新人
  • 打卡总天数:1
  • 打卡总奖励:3
发表于 2015-3-26 21:25:50 | 显示全部楼层
这款马达没有自动降速功能,PS口的有是通过电磁阀控制先导有来实现高低速切换的,实现自动降速是靠挖机的电脑实现的,  比如发动机转速低于1400RPM,或行走压力开关必须闭合,主泵压力必须低于多少Mpa,等等他就会认为发动机功率过低,或这你挖机处于爬坡状态。应该用低速,  电脑就会自动切换回低速,  马达本身没有这种功能,
回复

使用道具 举报

  • 打卡等级:常驻居民
  • 打卡总天数:586
  • 打卡总奖励:933
发表于 2026-4-27 15:04:36 | 显示全部楼层
静静等待 发表于 2014-12-10 13:21
这个行走马达在常态下是低速大排量,这样可以确保在启动时有低速大扭矩以确保挖机好的的启动性能。当Ps口来 ...

阻尼孔减压是什么原理呀?
回复

使用道具 举报

  • 打卡等级:常驻居民
  • 打卡总天数:586
  • 打卡总奖励:933
发表于 2026-4-27 15:09:28 | 显示全部楼层
Ps口的压力可控时是可以调节自动切换压力的,(Ps口压力乘以阀芯左侧有效面积)与(右侧的弹簧力和主回路压力乘以右侧有效面积)做比较,控制变量活塞杆
回复

使用道具 举报

您需要登录后才可以回帖 登录 | 立即注册

本版积分规则