搜索
汉力达液压金币充值官方微信群液压资料下载
查看: 3959|回复: 5

新手请教是否要换新版本

[复制链接]
发表于 2015-4-22 22:42:04 | 显示全部楼层 |阅读模式
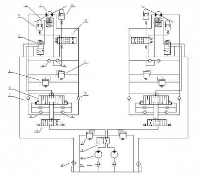
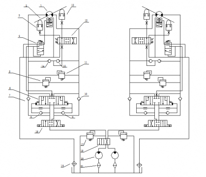
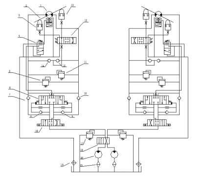
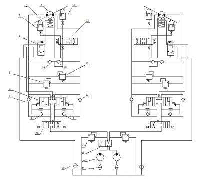
今天刚把软件装上了,可是发现很多电磁阀在库里没找到,想问下学习比如设置三位三通电磁阀简不简单,想下面那个图的容易弄不,需要装新版本不

yeyaxitong

yeyaxitong
  • 打卡等级:偶尔看看
  • 打卡总天数:140
  • 打卡总奖励:708
发表于 2015-4-23 19:12:39 | 显示全部楼层
变量马达处两边的不太理解,望详细说明下,以便我们学习
回复

使用道具 举报

 楼主| 发表于 2015-4-24 10:06:54 | 显示全部楼层
这个是挖掘机行走驱动系统,液压马达是斜盘式轴向柱塞马达,马达的两边是斜盘,通过斜盘来确定马达的速度和转矩的
回复

使用道具 举报

  • 打卡等级:常驻居民
  • 打卡总天数:365
  • 打卡总奖励:2062
发表于 2015-4-24 19:58:08 | 显示全部楼层
这种三位三通阀,需要考虑建模级别:第一系统级建模的话,也就是该模型不是重点的研究对象,只需要符合特定的输入/输出流量——压力特性即可,可以使用系统级建模模型,主要采用hy液压库和信号库完成模型建立的需要;第二是元件级建模,这也是一种精细化建模要求,主要是研究元件内部流体/流态情况,考虑的因素较多,设置参数也较多,主要使用hy液压库、hcd库、机械库和信号库,有时还要加上液阻库等,形成完善的元件级模型。
总之,两种建模都是很有必要了解和学习的,所站的角度不同,也就形成了两侧重点不同的建模思路!
回复

使用道具 举报

 楼主| 发表于 2015-4-26 15:41:03 | 显示全部楼层
醉乐清风 发表于 2015-4-24 19:58
这种三位三通阀,需要考虑建模级别:第一系统级建模的话,也就是该模型不是重点的研究对象,只需要符合特定 ...

这次设计主要还是针对系统,就是系统级建模,也不用考虑输入输出流量,就是想把液压图画出来
就是想问我下的AMESim 10版里,比如这里的双斜式轴向柱塞马达就不知道怎么画出来,最新版里会有现成模块么?其他软件也行。如果需要设计这些模块,比如你说的信号库,可以指定个学习方向么?
谢谢啦!

点评

针对非常具体的模型的话,需要精细化建模,而且最好一个模型一个模型的调通才能建立系统的整体模型,否则错误之处比较难查找,更具体的学习还是靠你自己的认真程度,论坛里给了不少学习心得和资料,可以下载了看看。  详情 回复 发表于 2015-5-1 12:45
回复

使用道具 举报

  • 打卡等级:常驻居民
  • 打卡总天数:365
  • 打卡总奖励:2062
发表于 2015-5-1 12:45:40 | 显示全部楼层
aa2388892875 发表于 2015-4-26 15:41
这次设计主要还是针对系统,就是系统级建模,也不用考虑输入输出流量,就是想把液压图画出来
就是想问我 ...

针对非常具体的模型的话,需要精细化建模,而且最好一个模型一个模型的调通才能建立系统的整体模型,否则错误之处比较难查找,更具体的学习还是靠你自己的认真程度,论坛里给了不少学习心得和资料,可以下载了看看。最重要的还是要好好学习帮助文档!
回复

使用道具 举报

您需要登录后才可以回帖 登录 | 立即注册

本版积分规则