搜索
汉力达液压金币充值官方微信群液压资料下载
查看: 48508|回复: 27

液压原理图的疑惑(单向阀)

    [复制链接]
  • 打卡等级:无名新人
  • 打卡总天数:29
  • 打卡总奖励:220
发表于 2015-6-24 12:01:25 | 显示全部楼层 |阅读模式
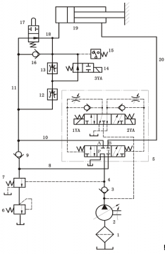
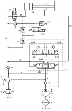
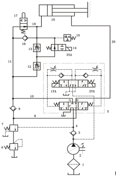
                              如图,单向阀16是否合理。当油进入油缸左边时,不是会从单向阀16流出了?(单向阀16为回油通路)

液压原理图的疑惑(单向阀)

液压原理图的疑惑(单向阀)
  • 打卡等级:论坛老炮
  • 打卡总天数:1431
  • 打卡总奖励:3086
发表于 2015-6-24 13:17:35 | 显示全部楼层
16油缸回缩时打开,油缸伸出为差动回路,并且可调三种速度
回复

使用道具 举报

发表于 2015-6-24 13:38:38 来自手机 | 显示全部楼层
剩下其他 发表于 2015-6-24 12:01
如图,单向阀16是否合理。当油进入油缸左边时,不是会从单向阀16流出了?( ...

设计合理,当油缸无杆腔有压力动作时点11压力永远大于或等于点18压力。
回复

使用道具 举报

  • 打卡等级:无名新人
  • 打卡总天数:29
  • 打卡总奖励:220
 楼主| 发表于 2015-6-24 14:20:23 | 显示全部楼层
本帖最后由 剩下其他 于 2015-6-24 14:21 编辑


回复

使用道具 举报

  • 打卡等级:无名新人
  • 打卡总天数:29
  • 打卡总奖励:220
 楼主| 发表于 2015-6-24 14:22:00 | 显示全部楼层
15662893069 发表于 2015-6-24 13:38
设计合理,当油缸无杆腔有压力动作时点11压力永远大于或等于点18压力。

3Q,我开始的理解是,经过12、13的调节后压力会较前面的大,理解错误了。
回复

使用道具 举报

  • 打卡等级:无名新人
  • 打卡总天数:5
  • 打卡总奖励:34
发表于 2015-6-24 14:33:17 | 显示全部楼层
哪位大神 把这整个系统图工作情况讲解一下
回复

使用道具 举报

  • 打卡等级:无名新人
  • 打卡总天数:29
  • 打卡总奖励:220
 楼主| 发表于 2015-6-24 15:22:07 | 显示全部楼层
一年又一天 发表于 2015-6-24 14:33
哪位大神 把这整个系统图工作情况讲解一下

就是三个调速进给的过程,通过行程阀、压力继电器控制。
回复

使用道具 举报

  • 打卡等级:无名新人
  • 打卡总天数:5
  • 打卡总奖励:34
发表于 2015-6-24 15:44:18 | 显示全部楼层
剩下其他 发表于 2015-6-24 15:22
就是三个调速进给的过程,通过行程阀、压力继电器控制。

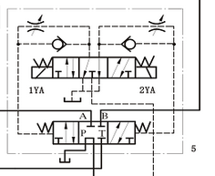
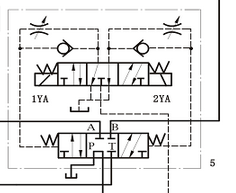
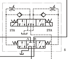
恩恩 那虚线框里面大概怎么工作  初学者{:9_228:}
QQ截图20150624153711.png
回复

使用道具 举报

  • 打卡等级:无名新人
  • 打卡总天数:29
  • 打卡总奖励:220
 楼主| 发表于 2015-6-24 16:05:16 | 显示全部楼层
一年又一天 发表于 2015-6-24 15:44
恩恩 那虚线框里面大概怎么工作  初学者

是电液换向阀换向啊,
回复

使用道具 举报

发表于 2015-6-24 16:56:06 | 显示全部楼层
不会的啊,单向阀16左侧压力高啊
回复

使用道具 举报

您需要登录后才可以回帖 登录 | 立即注册

本版积分规则