搜索
汉力达液压金币充值官方微信群液压资料下载
查看: 7145|回复: 5

破渣机的denison的液压油站没有补油压力,请教老师

[复制链接]
发表于 2016-1-17 10:31:18 | 显示全部楼层 |阅读模式
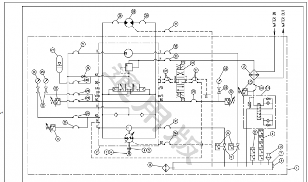
这是液压系统原理图,。

破渣机的denison的液压油站没有补油压力,请教老师

破渣机的denison的液压油站没有补油压力,请教老师
上面的为补油,为叶片泵,下面的为主油泵,柱塞泵主油泵控制部分为丹尼逊闭式回路,压力补偿调节。平时工作时,在主油泵位于中位(即斜盘与主轴垂直)时,油压应该为1.2mpa到2.0mpa之间,但是现在压力只能达到约0.2mpa,调节补油泵出口管路的溢流阀至最大,不管用。请教1、压力低可能的原因
2、主油泵油路里有个补油压力调节器,请问这个装置的原理是什么,如下图,调节1和2到底有什么作用?即图3上部的阀组。

破渣机的denison的液压油站没有补油压力,请教老师

破渣机的denison的液压油站没有补油压力,请教老师

破渣机的denison的液压油站没有补油压力,请教老师

破渣机的denison的液压油站没有补油压力,请教老师

  • 打卡等级:常驻居民
  • 打卡总天数:336
  • 打卡总奖励:944
发表于 2016-1-18 10:03:40 | 显示全部楼层
是不是有泄漏的地方
回复

使用道具 举报

发表于 2016-1-18 13:09:22 | 显示全部楼层
对于我这个菜鸟太复杂了
回复

使用道具 举报

 楼主| 发表于 2016-1-20 08:21:30 | 显示全部楼层
chong.qin 发表于 2016-1-18 10:03
是不是有泄漏的地方

要么是泄漏,要么是液压泵问题,具体不知道怎么查。
回复

使用道具 举报

发表于 2016-11-1 15:08:36 | 显示全部楼层
你好,我发现你发了一个破渣机的原理图,能给我简单讲解下原理么?
我的电话17301340426,如果方便可以联系我一下。
回复

使用道具 举报

  • 打卡等级:即来则安
  • 打卡总天数:255
  • 打卡总奖励:773
发表于 2016-11-4 07:00:45 | 显示全部楼层
有两种可能!第一,主泵泄漏太大,!第二,补油泵本身有问题!调节螺钉1是调节补油压力!调节螺钉2是压力切断阀!
回复

使用道具 举报

您需要登录后才可以回帖 登录 | 立即注册

本版积分规则