| 
 
积分60 注册时间2016-2-24
 最后登录1970-1-1
 
 
				打卡等级:初来乍到打卡总天数:54打卡总奖励:173 | 
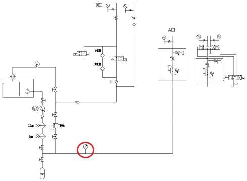
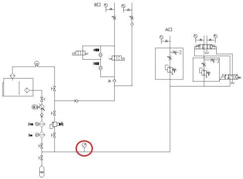
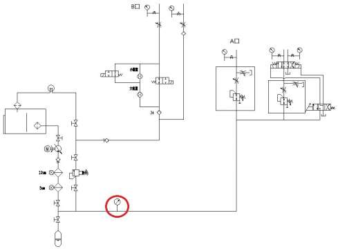
| 奇怪的系统压力波动(之前发过贴,目前仍未解决)   
 
 
 此贴之前发过,但是目前故障仍未解决!望各位大神耐心再帮忙看看...不胜感激!之前说过系统中的元件基本都排查过,最后怀疑泵有问题,泵选用的是Parker PV系列恒压变量柱塞泵,但是返回原厂检查是好的。
 系统工作压力3000psi,流量最大69L/min。
 
 
 故障现象(注:系统压力只看红色圈标注的压力表,A口与B口之间用软管连接。泵上配有压力补偿阀和比例阀,输出由比例阀控制)
 1.压力1500psi,流量0时,系统压力稳定。
 
 2.压力1500psi,流量1.5~25L/min时,系统压力波动,波动范围100psi左右,波动周期大概5s左右,往复无法稳定,且泵伴随有变量的声音。
 3.压力1500psi,流量30L/min时,系统压力稳定。
 4.压力3000psi,无论有无流量,流量大小,压力均无法稳定。且随着流量的增大,波动的周期越短。
 
 
 排故过程
 1.吸油管,之前吸油管路比较小,只有1inch,但是更换成38mm,故障无变化。
 2.卸荷阀,将卸荷阀前端球阀关闭,故障无变化。
 3.蓄压器,将蓄压器前端球阀关闭,压力周期性波动消失,但是会出现压力高频抖动现象;将球阀打开,高频抖动立刻消失,但周期性波动出现。
 4.蓄压器充气压力,从700psi到1400psi都试过,系统压力波动无变化。
 4.泵,将泵与所配备的压力补偿阀和比例阀一起送回原厂测试,均合格。
 5.泵上比例阀的控制信号稳定性也测量过,没有问题。
 6.怀疑过系统内漏,但是如果是内漏的话应该是个稳定的状态,只不过泵的补偿量要多,应该能找到一个稳定点的。
 
 目前比较疑惑,基本都排查了。
 另请问下:
 1.蓄压器的摆放位置是否有影响(该系统的蓄压器摆放就如图所示)
 2.系统中的紊流是否会有影响(之前高压管路上同一个位置的焊接三通的底部出现了两次砂眼)
 
 
 
 | 
 |