搜索
汉力达液压金币充值官方微信群液压资料下载
查看: 4318|回复: 7

关于液压系统图的强烈疑问

  [复制链接]
发表于 2016-4-15 17:47:26 | 显示全部楼层 |阅读模式

关于液压系统图的强烈疑问

关于液压系统图的强烈疑问
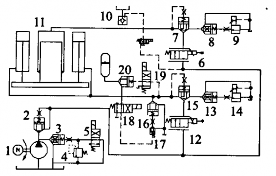
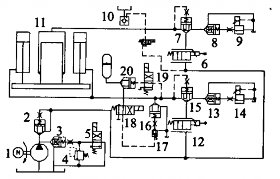
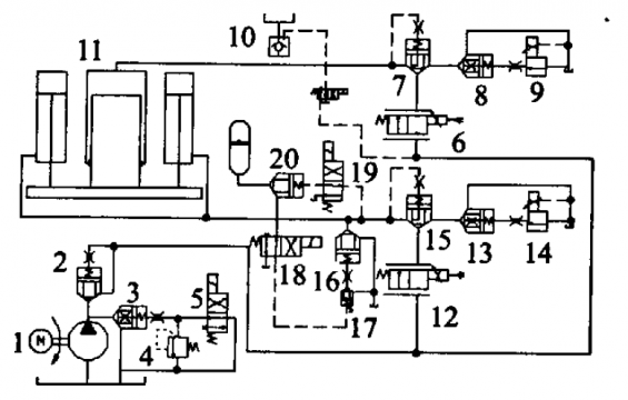
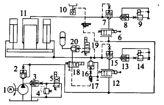
1.在这个图中阀18.19在换向的时候会出现某个油口没有管路连接是怎么回事

2.19通电时蓄能器是怎么和回程缸相连的
3.电磁阀通电,16.17怎么就能打开
跪求大神讲解
  • 打卡等级:论坛老炮
  • 打卡总天数:1200
  • 打卡总奖励:3273
发表于 2016-4-15 21:17:29 | 显示全部楼层
18,19是四通阀当三通阀用,其中一个油口堵住。
回复

使用道具 举报

  • 打卡等级:伴坛终老
  • 打卡总天数:2534
  • 打卡总奖励:6366
发表于 2016-4-16 11:49:15 | 显示全部楼层
新人最好少看这样的图纸 很多地方容易误导人  比如那个充液阀10竟然没画出来连接方式
回复

使用道具 举报

  • 打卡等级:初来乍到
  • 打卡总天数:30
  • 打卡总奖励:74
发表于 2016-4-16 12:12:09 | 显示全部楼层
非常同意卖女孩的火柴的看法。搂主看的这图非常有危险:
1. 缺少储能充油功能及安全阀;
2. 当储能失效时,上模板会掉下來;
3. 只有加压速度和回升速度控制,缺少下降的速度控制。
结论是不能用!
回复

使用道具 举报

  • 打卡等级:常驻居民
  • 打卡总天数:349
  • 打卡总奖励:1339
发表于 2016-4-18 15:31:08 | 显示全部楼层
非常同意卖女孩的火柴的看法,还有就是这个图用了这么多的插装阀是为了什么?我个人感觉可以简化,没必要!

点评

压机上面用罗辑阀是为了保压;下面的罗辑阀是为了防止动板因为阀门泄漏而下降。  发表于 2016-5-19 00:21
回复

使用道具 举报

  • 打卡等级:初来乍到
  • 打卡总天数:30
  • 打卡总奖励:74
发表于 2016-4-18 17:43:09 | 显示全部楼层
发个靠得住的油路:

Push with fast cylinder.pdf

34.64 KB, 下载次数: 13

售价: 5 金钱  [记录]  [购买]

回复

使用道具 举报

发表于 2016-5-18 10:30:33 | 显示全部楼层
问题1表示阀口堵死,即阀块上没有相应的孔,问题2,3你要知道插装阀的工作原理
- 本文出自液压圈,原文地址:https://www.iyeya.cn/thread-42660-1-1.html
回复

使用道具 举报

您需要登录后才可以回帖 登录 | 立即注册

本版积分规则