搜索
金币充值液压资料下载官方微信群
查看: 10340|回复: 14

增压缸原题图

[复制链接]
  • 打卡等级:即来则安
  • 打卡总天数:203
  • 打卡总奖励:674
发表于 2016-6-9 00:16:51 | 显示全部楼层 |阅读模式
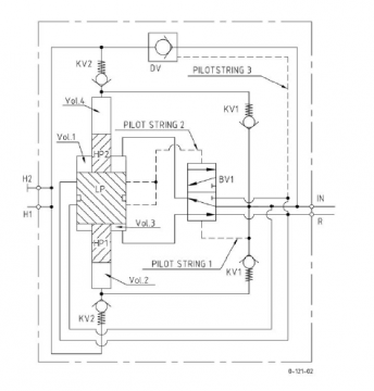
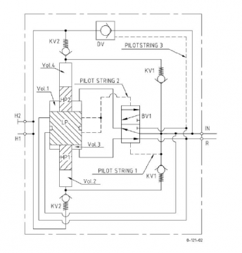
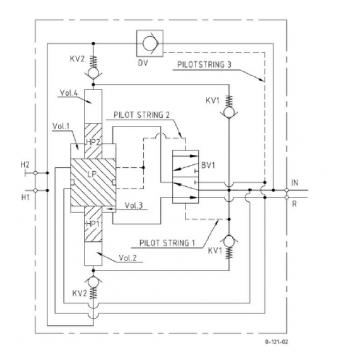
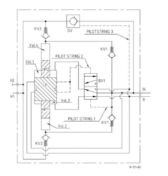
自己画的一个单做用油缸用的增压缸原理图。请大家指教。
001650ocdq2sq1wl7nr2gr.jpg
发表于 2016-6-9 10:08:00 | 显示全部楼层
你这油缸不对头呀,中间段容积是变化的,不久效率就会降低的,中间开个口到旁边的单向阀下面就能解决
回复

使用道具 举报

发表于 2016-6-9 10:58:52 | 显示全部楼层
水平方向,缸头的单向阀有什么用?
回复

使用道具 举报

  • 打卡等级:即来则安
  • 打卡总天数:203
  • 打卡总奖励:674
 楼主| 发表于 2016-6-9 13:03:10 | 显示全部楼层
吸铁石 发表于 2016-6-9 10:08
你这油缸不对头呀,中间段容积是变化的,不久效率就会降低的,中间开个口到旁边的单向阀下面就能解决

中间加消音器~

点评

晕,和我一样聪明过头了,以前糊弄朋友时也用这个,结果那个油漏得不要不要唉,后来只要改通根管子回油箱了  发表于 2016-6-9 16:11
回复

使用道具 举报

  • 打卡等级:初来乍到
  • 打卡总天数:44
  • 打卡总奖励:323
发表于 2016-6-11 09:23:35 | 显示全部楼层
高压脉动较大。可改双向增压,单向阀桥式整流,加蓄能器。
高压少溢流阀。
回复

使用道具 举报

  • 打卡等级:即来则安
  • 打卡总天数:203
  • 打卡总奖励:674
 楼主| 发表于 2016-6-11 12:40:42 | 显示全部楼层
cqzyouxiang 发表于 2016-6-11 09:23
高压脉动较大。可改双向增压,单向阀桥式整流,加蓄能器。
高压少溢流阀。

怎样双增压?增压只需要调节好溢流阀的压力就可以了
回复

使用道具 举报

  • 打卡等级:初来乍到
  • 打卡总天数:44
  • 打卡总奖励:323
发表于 2016-6-11 12:59:49 | 显示全部楼层
新手学习 发表于 2016-6-11 12:40
怎样双增压?增压只需要调节好溢流阀的压力就可以了

大活塞处镜像复制,两油口分接两端大小活塞之间大腔端部。大小腔之间最好密封隔开,增加有效面积。隔开后两无效小腔可串接。
回复

使用道具 举报

  • 打卡等级:即来则安
  • 打卡总天数:203
  • 打卡总奖励:674
 楼主| 发表于 2016-6-11 14:24:28 | 显示全部楼层
cqzyouxiang 发表于 2016-6-11 12:59
大活塞处镜像复制,两油口分接两端大小活塞之间大腔端部。大小腔之间最好密封隔开,增加有效面积。隔开后 ...

明白了。脉动是怎么形成的,有什么改善办法。
回复

使用道具 举报

  • 打卡等级:初来乍到
  • 打卡总天数:44
  • 打卡总奖励:323
发表于 2016-6-11 14:58:21 | 显示全部楼层
新手学习 发表于 2016-6-11 14:24
明白了。脉动是怎么形成的,有什么改善办法。

换向停顿造成的。减少停顿时间,如减少活塞惯量。说过了,加蓄能器。
回复

使用道具 举报

  • 打卡等级:无名新人
  • 打卡总天数:3
  • 打卡总奖励:3
发表于 2016-6-13 19:52:40 | 显示全部楼层

双作用增压

双作用增压

单作用增压

单作用增压
回复

使用道具 举报

您需要登录后才可以回帖 登录 | 立即注册

本版积分规则