搜索
汉力达液压金币充值官方微信群液压资料下载
查看: 4441|回复: 5

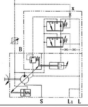
变量泵(恒功率)

  [复制链接]
发表于 2016-6-25 14:36:28 | 显示全部楼层 |阅读模式
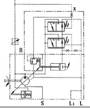
请问这种恒功率变量(DFLR)功率阀的压力一般怎么设定,当系统压力没有达到功率阀设定压力时油泵怎么工作?

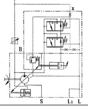
变量泵(恒功率)

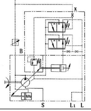
变量泵(恒功率)
  • 打卡等级:即来则安
  • 打卡总天数:227
  • 打卡总奖励:698
发表于 2016-6-28 13:28:04 | 显示全部楼层
当没达到是为恒流量控制,才到恒功率,最后是恒压。
回复

使用道具 举报

发表于 2016-6-29 20:57:51 | 显示全部楼层
台@风 发表于 2016-6-28 13:28
当没达到是为恒流量控制,才到恒功率,最后是恒压。

那请问恒功率阀的压力可以自己根据需要设定吗?
回复

使用道具 举报

  • 打卡等级:无名新人
  • 打卡总天数:1
  • 打卡总奖励:2
发表于 2016-6-30 08:58:26 | 显示全部楼层
恒功率的起调点自己可以设定。但肯定是低于恒压值的。
回复

使用道具 举报

  • 打卡等级:无名新人
  • 打卡总天数:8
  • 打卡总奖励:15
发表于 2016-6-30 09:01:37 | 显示全部楼层
功率一定的情况下,压力可以调,泵自身有功率阀,恒压阀,系统还有个溢流阀,调压力建议溢流阀压力应高于恒压阀20bar
回复

使用道具 举报

发表于 2016-7-4 10:23:23 | 显示全部楼层
momo_z 发表于 2016-6-30 08:58
恒功率的起调点自己可以设定。但肯定是低于恒压值的。

好的                         谢谢
回复

使用道具 举报

您需要登录后才可以回帖 登录 | 立即注册

本版积分规则