搜索
汉力达液压金币充值官方微信群液压资料下载
查看: 3734|回复: 4

请教大神 如下图的油缸 如何建模?

[复制链接]
  • 打卡等级:偶尔看看
  • 打卡总天数:68
  • 打卡总奖励:193
发表于 2016-8-17 22:39:49 | 显示全部楼层 |阅读模式
本帖最后由 jccforever 于 2016-8-17 22:50 编辑

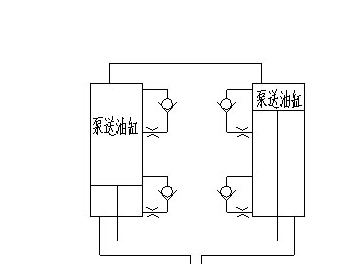
请教大神 如下图的油缸 如何建模?油缸两端有单向阀 起到补油的左右!谢谢

请教大神 如下图的油缸 如何建模?

请教大神 如下图的油缸 如何建模?


  • 打卡等级:无名新人
  • 打卡总天数:22
  • 打卡总奖励:80
发表于 2016-8-18 07:39:54 | 显示全部楼层
慢慢建,别慌;;;;;;;;;;;;;;
回复

使用道具 举报

  • 打卡等级:论坛老炮
  • 打卡总天数:1156
  • 打卡总奖励:2716
发表于 2016-8-18 08:28:40 | 显示全部楼层
这个简单啊,你是压根没用过3D做图软件吧?
回复

使用道具 举报

  • 打卡等级:偶尔看看
  • 打卡总天数:117
  • 打卡总奖励:587
发表于 2016-8-18 08:41:51 | 显示全部楼层
请把问题表达清楚,是三维建模还是数据仿真建模???这个很关键!!!
回复

使用道具 举报

  • 打卡等级:偶尔看看
  • 打卡总天数:68
  • 打卡总奖励:193
 楼主| 发表于 2016-8-18 11:21:11 | 显示全部楼层
本帖最后由 jccforever 于 2016-8-18 14:01 编辑
wyziyeya 发表于 2016-8-18 08:41
请把问题表达清楚,是三维建模还是数据仿真建模???这个很关键!!!

就是用amesim 建模!就是数据仿真建模! QQ截图20160818140106.png


回复

使用道具 举报

您需要登录后才可以回帖 登录 | 立即注册

本版积分规则