搜索
汉力达液压金币充值官方微信群液压资料下载
查看: 4736|回复: 3

大家帮忙看看这个油路的问题。

[复制链接]
发表于 2016-10-18 10:36:37 | 显示全部楼层 |阅读模式
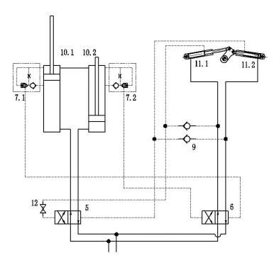
有时无缘无故小缸11不动,但大缸10可以点动一次,说明液控换向阀5可以正常工作,6不能正常工作。大家帮忙分析一下原因,我认为很大的问题是出在了插装阀7上。这种现象是随机偶尔开机时出现,并不是一直都在。

大家帮忙看看这个油路的问题。

	大家帮忙看看这个油路的问题。

  • 打卡等级:偶尔看看
  • 打卡总天数:66
  • 打卡总奖励:158
发表于 2016-10-18 11:33:41 | 显示全部楼层
什么是“大缸10可以点动一次”?用什么点动的?
说明下系统工作原理及动作顺序。
回复

使用道具 举报

 楼主| 发表于 2016-10-18 13:42:24 | 显示全部楼层
zzfjct 发表于 2016-10-18 11:33
什么是“大缸10可以点动一次”?用什么点动的?
说明下系统工作原理及动作顺序。

前面有个电磁换向阀,电磁换向阀动作后,油缸10可以动作(前进或后退),正常的是油缸10到位后,11会自动换向,但有时11就是不换向。
回复

使用道具 举报

  • 打卡等级:偶尔看看
  • 打卡总天数:66
  • 打卡总奖励:158
发表于 2016-10-18 18:50:08 | 显示全部楼层
这个系统设计有瑕疵的,临界状态可能出现你已经发现的问题,分析如下:
1,7.1和7.2的开启条件是10.1和10.2的无杆腔压力应大于杆腔压力,压力倍数应略大于插件面积比(1.1~2),还要加上单向阀的开启压力。
2,10.1的有杆腔容积和10.2的有杆腔容积不可能绝对相同。当10.1的有杆腔容积大于10.2的有杆腔容积时,10.1上升至10.2下降到底时,10.1有杆腔尚剩一差值容积,由于液压缸的增压效应,此容积的压力增加倍数与液压缸速比相同,这时7.1无法开启,液控换向阀6和缸11.1也就不能动作了。
回复

使用道具 举报

您需要登录后才可以回帖 登录 | 立即注册

本版积分规则