搜索
金币充值液压资料下载官方微信群
查看: 4683|回复: 7

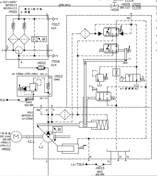
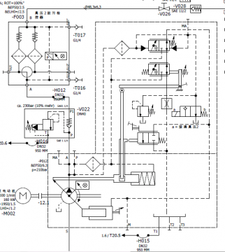
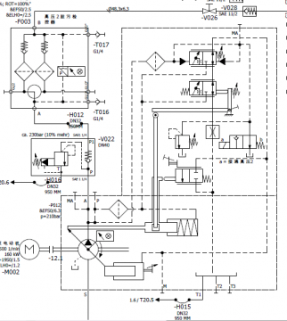
各位大神 这张图纸是力士乐变量泵的图纸 请问该怎么分析

[复制链接]
发表于 2017-2-2 19:57:00 | 显示全部楼层 |阅读模式
各位大神  请问该控制油路该怎么分析。具体油路走向是怎么走的?拜谢拜谢

各位大神 这张图纸是力士乐变量泵的图纸 请问该怎么分析

各位大神  这张图纸是力士乐变量泵的图纸  请问该怎么分析
  • 打卡等级:无名新人
  • 打卡总天数:2
  • 打卡总奖励:2
发表于 2017-2-3 21:41:01 | 显示全部楼层
泵的控制方式:1)恒压变量控制,图中控制中少了节流孔;
回复

使用道具 举报

  • 打卡等级:无名新人
  • 打卡总天数:2
  • 打卡总奖励:2
发表于 2017-2-3 21:51:59 | 显示全部楼层
2)恒功率控制,双曲线型式,可以参考力士乐A11V样本;
3)图中的2位2通行程换向阀用来限制泵的最小排量;
泵的出口溢流阀,单向阀,双桶高压过滤器(3通球阀换向),2通球阀,单向阀
回复

使用道具 举报

  • 打卡等级:无名新人
  • 打卡总天数:2
  • 打卡总奖励:2
发表于 2017-2-3 21:57:12 | 显示全部楼层
2)恒功率控制方式,双曲线型式,参考力士乐A11V样本
3)图中的两位两通换向阀用来控制泵的最小排量;
泵主油路出口不需要解释了吧
回复

使用道具 举报

 楼主| 发表于 2017-2-4 07:35:04 | 显示全部楼层
qinnan982 发表于 2017-2-3 21:41
泵的控制方式:1)恒压变量控制,图中控制中少了节流孔;

大神   一开始我也觉得少了个阻尼孔,但我去力士乐官网上查这个泵A15VSOpdf发现官网上的pdf也没有这个阻尼孔的,所以我就有点没明白到底泵是怎么变量的?能和我说明下吗?大神
回复

使用道具 举报

  • 打卡等级:无名新人
  • 打卡总天数:2
  • 打卡总奖励:2
发表于 2017-2-4 12:48:53 | 显示全部楼层
恒压变量中的这个阻尼孔一定是有的,样本上如果没有,说明是样本上忘画了,要通过阻尼空单独补偿出一只控制油路来才能设定压力,参考A11V的DRG控制形式,对了和溢流阀并联的2位2通电磁阀是泵卸荷用的。
回复

使用道具 举报

 楼主| 发表于 2017-2-4 19:06:01 | 显示全部楼层
qinnan982 发表于 2017-2-4 12:48
恒压变量中的这个阻尼孔一定是有的,样本上如果没有,说明是样本上忘画了,要通过阻尼空单独补偿出一只控制 ...

大神  再请教下   这个恒功率控制具体是怎么实现恒功率控制的?   还有二位二通电磁换向阀左边的阻尼孔是做什么用的?它的通经是多少?  
回复

使用道具 举报

  • 打卡等级:即来则安
  • 打卡总天数:202
  • 打卡总奖励:669
发表于 2017-2-16 15:27:25 | 显示全部楼层
学习,,,,,,,,,,,,,,,,,,,,,,,
回复

使用道具 举报

您需要登录后才可以回帖 登录 | 立即注册

本版积分规则