搜索
汉力达液压金币充值官方微信群液压资料下载
查看: 5686|回复: 9

[综合讨论] 功率泵

  [复制链接]
发表于 2017-6-28 21:17:25 | 显示全部楼层 |阅读模式
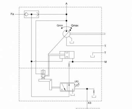
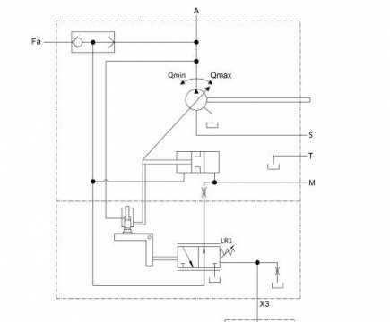
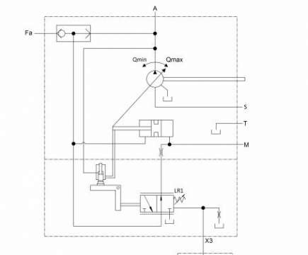
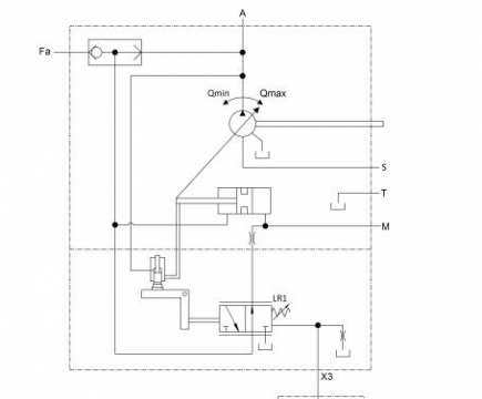
请问下,这个梭阀起什么左右  初始是大排量启动还是小排量启动,然后呢 怎么工作

功率泵

功率泵
  • 打卡等级:伴坛终老
  • 打卡总天数:2761
  • 打卡总奖励:7791
发表于 2017-6-28 22:10:35 | 显示全部楼层
没有仔细推敲,但粗略看了一下,应该是个恒功率泵,恒功率泵初始是最大排量位置,梭阀用在多泵控制的情况
回复

使用道具 举报

 楼主| 发表于 2017-6-28 22:15:37 | 显示全部楼层
superdos 发表于 2017-6-28 22:10
没有仔细推敲,但粗略看了一下,应该是个恒功率泵,恒功率泵初始是最大排量位置,梭阀用在多泵控制的情况

就是串泵时接Fa  但是他的作用是什么呢
回复

使用道具 举报

  • 打卡等级:无名新人
  • 打卡总天数:1
  • 打卡总奖励:1
发表于 2017-6-29 10:55:45 | 显示全部楼层
好多不懂的,如同上面的诉求
回复

使用道具 举报

  • 打卡等级:偶尔看看
  • 打卡总天数:158
  • 打卡总奖励:479
发表于 2017-6-30 12:04:07 | 显示全部楼层
有时候泵刚启动的时候,控制压力不足,所以需要从别的泵引一股控制压力过来,这个梭阀就起这个作用
回复

使用道具 举报

  • 打卡等级:无名新人
  • 打卡总天数:2
  • 打卡总奖励:3
发表于 2017-7-1 21:12:55 | 显示全部楼层
开式泵一般都是在最大排量启动的,提高自吸能力
回复

使用道具 举报

发表于 2017-7-10 13:58:34 来自手机 | 显示全部楼层
恒功率泵初始是大排量低压待命,那个梭阀处是当起始系统压力过低时从外部引入一个控制工作压力以实现泵的变量
回复

使用道具 举报

  • 打卡等级:常驻居民
  • 打卡总天数:301
  • 打卡总奖励:737
发表于 2017-7-11 22:21:35 | 显示全部楼层
5楼和7楼正解。主要是提供泵控压力。
回复

使用道具 举报

 楼主| 发表于 2017-7-18 09:01:45 | 显示全部楼层
ffyy1134 发表于 2017-6-30 12:04
有时候泵刚启动的时候,控制压力不足,所以需要从别的泵引一股控制压力过来,这个梭阀就起这个作用

那现在这个梭阀,主泵刚启动时,是大排量还是最小排量启动?
回复

使用道具 举报

  • 打卡等级:偶尔看看
  • 打卡总天数:158
  • 打卡总奖励:479
发表于 2017-7-21 15:12:54 | 显示全部楼层
拆的 发表于 2017-7-18 09:01
那现在这个梭阀,主泵刚启动时,是大排量还是最小排量启动?

这个问题最好咨询厂家,不同厂家的产品有可能不一样
回复

使用道具 举报

您需要登录后才可以回帖 登录 | 立即注册

本版积分规则