搜索
汉力达液压金币充值官方微信群液压资料下载
查看: 4218|回复: 5

求大神讲解液压系统图

  [复制链接]
发表于 2017-8-11 16:06:31 | 显示全部楼层 |阅读模式
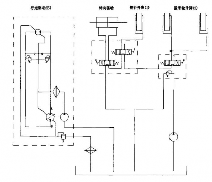
求大神讲解这个液压系统图,最好详细点儿,谢啦

求大神讲解液压系统图

求大神讲解液压系统图
发表于 2017-8-12 13:06:56 来自手机 | 显示全部楼层
zs123 发表于 2017-8-11 16:06
求大神讲解这个液压系统图,最好详细点儿,谢啦

太简单了,自己研究吧
回复

使用道具 举报

  • 打卡等级:以坛为家
  • 打卡总天数:761
  • 打卡总奖励:1629
发表于 2017-8-14 09:06:22 | 显示全部楼层
左边是闭式液压行走系统,动力提供由双向变量柱塞泵,液压马达也是双向,正反转和油泵同步,其间有双安全阀保证系统安全。马达正反转都可以安全阀保证。柱塞泵旁边的油泵是补油泵,由于闭式系统有溢流损失,要通过补油泵补油才能保证闭式容器内的完整性。右边的简单一些,3个电磁阀中位机能为PT相通,相互串联,所以只能动作一个电磁阀才有功能,这个电磁阀停止后才能动作另一个电磁阀
回复

使用道具 举报

  • 打卡等级:常驻居民
  • 打卡总天数:310
  • 打卡总奖励:671
发表于 2017-8-15 15:11:34 | 显示全部楼层
以上是我的个人理解,如有问题,欢迎交流。
回答问题.png
回复

使用道具 举报

  • 打卡等级:无名新人
  • 打卡总天数:15
  • 打卡总奖励:46
发表于 2017-8-15 17:19:11 | 显示全部楼层
壳体泄油回路加溢流阀?没见过这么搞得
回复

使用道具 举报

发表于 2017-9-21 21:39:34 | 显示全部楼层
马达两端是双平衡阀
回复

使用道具 举报

您需要登录后才可以回帖 登录 | 立即注册

本版积分规则