搜索
汉力达液压金币充值官方微信群液压资料下载
查看: 5247|回复: 5

多路阀中的压力补偿应用

  [复制链接]
发表于 2017-8-23 10:34:16 | 显示全部楼层 |阅读模式
大神门,请教下多练多路阀工作中,压力补偿的功能
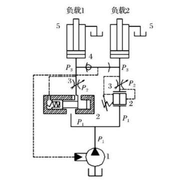
1,负载100公斤  负载2 200公斤  当负载2压力大时,负载1处的P1也随之增大,负载1处 P2瞬间增大,压力补偿阀芯左移,P2减小。负载1处P3压力会变化吗,压力3变小,会不会推不动油缸,这时压力补偿是怎么保证节流阀前后压差不变,压力3又是怎么变化的。负载2要是300公斤压力呢。两个负载相差大,压力补偿会不会失去作用,在什么情况下压力补偿会失去作用呢。

多路阀中的压力补偿应用

多路阀中的压力补偿应用
  • 打卡等级:论坛老炮
  • 打卡总天数:970
  • 打卡总奖励:2845
发表于 2017-8-23 13:08:20 | 显示全部楼层
阀前补偿在欠流量的时候压力补偿会失效
回复

使用道具 举报

  • 打卡等级:偶尔看看
  • 打卡总天数:158
  • 打卡总奖励:479
发表于 2017-8-23 19:01:54 | 显示全部楼层
无论两个负载相差多大,只要总的流量足够,压力补偿就不会失去作用
回复

使用道具 举报

 楼主| 发表于 2017-8-24 12:52:42 | 显示全部楼层
有人相信讲解下吗
回复

使用道具 举报

 楼主| 发表于 2017-8-24 12:53:13 | 显示全部楼层
ffyy1134 发表于 2017-8-23 19:01
无论两个负载相差多大,只要总的流量足够,压力补偿就不会失去作用

如果需要两个油缸同步,负载一样。  用两片多路阀就可以了吗
回复

使用道具 举报

  • 打卡等级:偶尔看看
  • 打卡总天数:158
  • 打卡总奖励:479
发表于 2017-8-24 18:47:58 | 显示全部楼层
如果同步精度要求高,靠两片比例多路阀是不够的,最好加反馈
回复

使用道具 举报

您需要登录后才可以回帖 登录 | 立即注册

本版积分规则