搜索
金币充值液压资料下载官方微信群
查看: 2472|回复: 5

[装载机] Sandvik集团LH514E液压原理图

[复制链接]
  • 打卡等级:常驻居民
  • 打卡总天数:351
  • 打卡总奖励:425
发表于 2023-4-20 18:43:46 | 显示全部楼层 |阅读模式
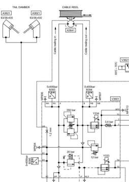
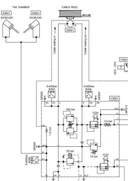
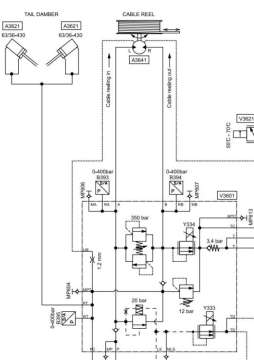
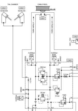
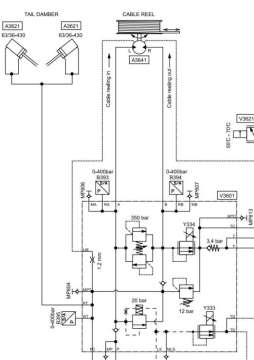
LH514E液压原理图部分预览
1.jpg

新建 DOC 文档.pdf

1.1 MB, 下载次数: 89

售价: 5 金钱  [记录]

  • 打卡等级:论坛老炮
  • 打卡总天数:1471
  • 打卡总奖励:2855
发表于 2023-4-22 21:03:28 | 显示全部楼层
工程机械的液压和工业液压的设计原理,有什么区别?
回复

使用道具 举报

  • 打卡等级:论坛老炮
  • 打卡总天数:1487
  • 打卡总奖励:3625
发表于 2026-3-4 16:01:01 | 显示全部楼层
铲运机资料不错,有没有LH409E液压原理图?
回复

使用道具 举报

  • 打卡等级:无名新人
  • 打卡总天数:4
  • 打卡总奖励:4
发表于 2026-3-5 09:12:03 | 显示全部楼层
地下矿机三巨头之一,资料很好!
回复

使用道具 举报

  • 打卡等级:无名新人
  • 打卡总天数:2
  • 打卡总奖励:2
发表于 2026-3-5 16:04:52 | 显示全部楼层
原理都一样,区别是工程要求的安全性能更高一些,振动、环境、冲击力等更恶劣一些,对液压系统的安全系数也高些

回复

使用道具 举报

  • 打卡等级:常驻居民
  • 打卡总天数:351
  • 打卡总奖励:425
 楼主| 发表于 2026-3-21 09:01:32 | 显示全部楼层
木木的归属 发表于 2026-3-4 16:01
铲运机资料不错,有没有LH409E液压原理图?

Sandvik集团LH409E液压原理图

液压系统LH409E.pdf

3.92 MB, 下载次数: 3

售价: 5 金钱  [记录]

评分

参与人数 1金钱 +6 收起 理由
海中游 + 6 赞一个!

查看全部评分

回复

使用道具 举报

您需要登录后才可以回帖 登录 | 立即注册

本版积分规则