设为首页
收藏本站
所有帖子
关于我们
联系我们
微信群
开启辅助访问
搜索
搜索
本版
用户
门户
Portal
资讯
液压资讯
观点
观点
产品
液压产品
技术
液压技术
合集
导读
Guide
下载
签到
金币
论坛
BBS
登录
立即注册
腾讯QQ
账号
自动登录
找回密码
密码
登录
立即注册
只需一步,快速开始
好友
动态
收藏
分享
帖子
日志
记录
相册
留言板
勋章
任务
道具
设置
退出
液压圈
»
论坛
›
液压系统
›
工程机械
›
两头忙挖掘装载机
负载敏感资料下载
|
液压培训资料下载
|
液压样本下载
|
AMESim资料下载
|
力士乐资料下载
|
挖掘机资料下载
|
标准资料下载
|
多路阀资料下载
返回列表
查看:
997
|
回复:
4
[综合讨论]
两头忙挖掘装载机
[复制链接]
wangyu3583658
wangyu3583658
当前离线
积分
24
注册时间
2025-2-14
最后登录
1970-1-1
IP卡
狗仔卡
打卡等级:无名新人
打卡总天数:6
打卡总奖励:6
发表于 2025-3-4 16:30:00
|
显示全部楼层
|
阅读模式
求整套液压原理图有偿
回复
使用道具
举报
提升卡
置顶卡
变色卡
wangyu3583658
wangyu3583658
当前离线
积分
24
注册时间
2025-2-14
最后登录
1970-1-1
IP卡
狗仔卡
打卡等级:无名新人
打卡总天数:6
打卡总奖励:6
楼主
|
发表于 2025-3-4 16:37:38
|
显示全部楼层
有大神提供吗
回复
使用道具
举报
tanxiany
tanxiany
当前离线
积分
575
注册时间
2019-1-31
最后登录
1970-1-1
IP卡
狗仔卡
打卡等级:以坛为家
打卡总天数:801
打卡总奖励:1214
发表于 2025-3-5 15:33:13
|
显示全部楼层
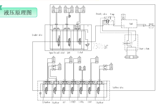
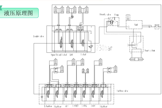
找到一个简单的两头忙原理图供参考
回复
使用道具
举报
hfwlh
hfwlh
当前离线
积分
18
注册时间
2014-11-14
最后登录
1970-1-1
IP卡
狗仔卡
打卡等级:无名新人
打卡总天数:6
打卡总奖励:12
发表于 2025-5-16 22:41:58
|
显示全部楼层
需要的话联系我
回复
使用道具
举报
tongmei1023
tongmei1023
当前离线
积分
134
注册时间
2020-4-1
最后登录
1970-1-1
IP卡
狗仔卡
打卡等级:偶尔看看
打卡总天数:127
打卡总奖励:127
发表于 2025-10-17 14:41:04
|
显示全部楼层
hfwlh 发表于 2025-5-16 22:41
需要的话联系我
你好,方便提供一下液压挖掘机的液压原理图吗
回复
使用道具
举报
返回列表
高级模式
B
Color
Image
Link
Quote
Code
Smilies
您需要登录后才可以回帖
登录
|
立即注册
本版积分规则
发表回复
回帖后跳转到最后一页
浏览过的版块
AMESim
插装阀
公告区
快速回复
返回顶部
返回列表