搜索
金币充值液压资料下载官方微信群
楼主: Leewang

两支单作用油缸升降同步

  [复制链接]
  • 打卡等级:无名新人
  • 打卡总天数:27
  • 打卡总奖励:27
 楼主| 发表于 2025-7-5 08:58:57 | 显示全部楼层
初见1986 发表于 2025-7-2 16:05
这种结构必然不同步,两边负载不一致,同步阀和同步马达无法保证同步,需要伺服闭环控制更合理一些。 ...

能稍微详细一点吗?  怎么伺服闭环控制?
回复

使用道具 举报

  • 打卡等级:无名新人
  • 打卡总天数:27
  • 打卡总奖励:27
 楼主| 发表于 2025-7-5 09:01:36 | 显示全部楼层
初见1986 发表于 2025-7-2 16:05
这种结构必然不同步,两边负载不一致,同步阀和同步马达无法保证同步,需要伺服闭环控制更合理一些。 ...

主要用的是单作用油缸,怎么实现伺服闭环控制?
回复

使用道具 举报

  • 打卡等级:无名新人
  • 打卡总天数:27
  • 打卡总奖励:27
 楼主| 发表于 2025-7-5 09:03:34 | 显示全部楼层
y笨小孩 发表于 2025-7-1 08:23
两边负载不一样导致升降不同步 用分流阀可以解决这个问题   不过分流阀精度有无法做到完全同步  如果对精度 ...

用的是单作用油缸,要做到升和降都同步,怎么用比例阀做位置闭环控制,能详细一点吗,谢谢
回复

使用道具 举报

  • 打卡等级:论坛老炮
  • 打卡总天数:1016
  • 打卡总奖励:1730
发表于 2025-7-6 07:42:31 来自手机 | 显示全部楼层
把这个平台两侧连接的刚性加高

点评

Use
非常简单,我们公司的自调式同步阀就可以解决这个难题。电话:010-63331966,上网查北京亿美博科技有限公司即可。  发表于 2025-7-8 15:11
回复

使用道具 举报

  • 打卡等级:初来乍到
  • 打卡总天数:40
  • 打卡总奖励:40
发表于 2025-7-8 14:15:38 | 显示全部楼层
如果单作用只能从结构入手做结构硬性连接,通过结构保证,如果2个油缸单独举升/下降货物,目前没有一家可以做到同步的。流量与压差P和通过的面积A有关,负载的在举升/下降是变化的,压差也是变化的,通过2各通道的Q就是变化的;伺服我只是看资料理论上应该是可行,单作用估计实施比较困难,目前我不做这一块,给不了更好的建议。
回复

使用道具 举报

  • 打卡等级:初来乍到
  • 打卡总天数:56
  • 打卡总奖励:56
发表于 2025-7-8 15:11:50 | 显示全部楼层
非常简单,我们公司的自调式同步阀就可以解决这个难题。电话:010-63331966,上网查北京亿美博科技有限公司即可。
回复

使用道具 举报

  • 打卡等级:偶尔看看
  • 打卡总天数:144
  • 打卡总奖励:368
发表于 2025-7-8 22:46:25 | 显示全部楼层
用两只大小油缸串联最省事,效果还好。中国人爱讲究整齐化一,实际上宇宙都不对称
回复

使用道具 举报

  • 打卡等级:偶尔看看
  • 打卡总天数:144
  • 打卡总奖励:368
发表于 2025-7-8 23:34:37 | 显示全部楼层
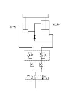
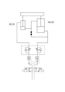
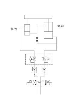
一支用100/60的缸,另一支用80/48的,速比一样,大缸有杆腔面积等于小缸无杆腔面积,串联起来就好
原理.jpg

点评

这个方法有创意,不知实践效果如何?  发表于 2025-7-11 17:08
回复

使用道具 举报

  • 打卡等级:初来乍到
  • 打卡总天数:40
  • 打卡总奖励:118
发表于 2025-7-9 21:18:49 | 显示全部楼层
做成一个油缸的
回复

使用道具 举报

  • 打卡等级:偶尔看看
  • 打卡总天数:75
  • 打卡总奖励:75
发表于 2025-7-11 17:05:33 | 显示全部楼层
参考一下,共列举了七个方法和回路示例:
常用液压同步控制方法及回路
https://mp.weixin.qq.com/s/ndtcy3f1phwr_koxuVRpOQ
回复

使用道具 举报

您需要登录后才可以回帖 登录 | 立即注册

本版积分规则