关于我们
联系我们
微信群
Language
▼
搜索
搜索
本版
用户
门户
Portal
资讯
液压资讯
观点
观点
产品
液压产品
技术
液压技术
合集
导读
Guide
下载
签到
金币
记录
Doing
论坛
BBS
登录
立即注册
账号
自动登录
找回密码
密码
登录
立即注册
收藏
帖子
日志
相册
勋章
道具
设置
退出
液压圈
»
论坛
›
液压系统
›
液压技术
›
液压缸回油回路原理
负载敏感资料下载
|
液压培训资料下载
|
液压样本下载
|
AMESim资料下载
|
力士乐资料下载
|
挖掘机资料下载
|
标准资料下载
|
多路阀资料下载
1
2
/ 2 页
下一页
返回列表
查看:
624
|
回复:
12
液压缸回油回路原理
[复制链接]
986930678
986930678
当前离线
积分
5
注册时间
2026-3-31
最后登录
1970-1-1
IP卡
狗仔卡
打卡等级:无名新人
打卡总天数:4
打卡总奖励:4
发表于 2026-4-13 20:37:00
|
显示全部楼层
|
阅读模式
本帖最后由 986930678 于 2026-4-13 20:40 编辑
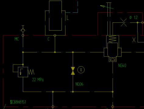
各位大佬这个NG40口的阀是什么阀呀,有点像三通
插装阀
但是好像符号有点区别,还有就是这个液压缸咋下降的,这个截止阀正常工作是关闭的事故打开下降,那正常工作从旁边这个阀走吗
回复
使用道具
举报
提升卡
置顶卡
变色卡
清风盼月
清风盼月
当前离线
积分
317
注册时间
2018-3-22
最后登录
1970-1-1
IP卡
狗仔卡
打卡等级:常驻居民
打卡总天数:335
打卡总奖励:382
发表于 2026-4-14 09:02:57
|
显示全部楼层
右边的部分需要再提供下
回复
使用道具
举报
dirina
dirina
当前离线
积分
233
注册时间
2011-5-7
最后登录
1970-1-1
IP卡
狗仔卡
打卡等级:初来乍到
打卡总天数:38
打卡总奖励:38
发表于 2026-4-14 11:23:02
|
显示全部楼层
还是通过NG40的插装阀回油下降呗
回复
使用道具
举报
1648183658
1648183658
当前离线
积分
352
注册时间
2019-9-11
最后登录
1970-1-1
IP卡
狗仔卡
打卡等级:论坛老炮
打卡总天数:1050
打卡总奖励:1764
发表于 2026-4-14 17:09:54
来自手机
|
显示全部楼层
图里看不到行程盖ng40的先导阀
回复
使用道具
举报
zzfjct
zzfjct
当前离线
积分
1370
注册时间
2013-7-28
最后登录
1970-1-1
IP卡
狗仔卡
打卡等级:偶尔看看
打卡总天数:78
打卡总奖励:170
发表于 2026-4-15 15:07:10
|
显示全部楼层
NG40是带缓冲凸头、行程调节的二通插装阀,油缸下降的回油通道。
缓冲凸头降低液压冲击,行程调节控制油缸下降速度。
回复
使用道具
举报
986930678
986930678
当前离线
积分
5
注册时间
2026-3-31
最后登录
1970-1-1
IP卡
狗仔卡
打卡等级:无名新人
打卡总天数:4
打卡总奖励:4
楼主
|
发表于 2026-4-16 15:29:21
|
显示全部楼层
清风盼月 发表于 2026-4-14 09:02
右边的部分需要再提供下
这是完整的部分
回复
使用道具
举报
ztc1026
ztc1026
当前离线
积分
54
注册时间
2023-4-3
最后登录
1970-1-1
IP卡
狗仔卡
打卡等级:以坛为家
打卡总天数:604
打卡总奖励:765
发表于 2026-4-22 15:28:57
|
显示全部楼层
986930678 发表于 2026-4-16 15:29
这是完整的部分
20-1控制回路不全,无法判断油缸下降的控制形式。你这个系统是保密的吗?就不能发一下完整的回路图吗?控制回路的控制两位三通阀是液控的 ,如何实现液控还让大家去猜啊
回复
使用道具
举报
老司机带带我
老司机带带我
当前离线
积分
16
注册时间
2026-4-20
最后登录
1970-1-1
IP卡
狗仔卡
打卡等级:无名新人
打卡总天数:25
打卡总奖励:28
发表于 2026-4-27 08:27:42
|
显示全部楼层
就是插装阀。看图是单作用油缸靠自重下降,平时插装阀打开升起。紧急下降靠手动蝶阀
回复
使用道具
举报
comfort
comfort
当前离线
积分
14
注册时间
2025-9-17
最后登录
1970-1-1
IP卡
狗仔卡
打卡等级:初来乍到
打卡总天数:43
打卡总奖励:43
发表于 2026-4-30 11:14:16
|
显示全部楼层
单作用缸,起升时压力油从C口进去油缸,此时NG40保持关闭,NG40关闭是通过保持阀芯弹簧腔压力与负载C压力一致靠大面积顶死阀芯;下降时,20-1控制阀换向,把NG40弹簧腔压力油卸到Y口,NG40阀芯就可以打开,从而实现下降
回复
使用道具
举报
CNS789
CNS789
当前离线
积分
1
注册时间
2021-3-26
最后登录
1970-1-1
IP卡
狗仔卡
打卡等级:无名新人
打卡总天数:1
打卡总奖励:1
发表于 2026-5-4 12:48:35
|
显示全部楼层
这不就是个单向阀吗,二通逻辑阀呀
回复
使用道具
举报
下一页 »
1
2
/ 2 页
下一页
返回列表
高级模式
B
Color
Image
Link
Quote
Code
Smilies
您需要登录后才可以回帖
登录
|
立即注册
本版积分规则
回帖后跳转到最后一页
快速回复
返回顶部
返回列表