- 积分
- 269
- 注册时间
- 2013-1-15
- 最后登录
- 1970-1-1
- 打卡等级:无名新人
- 打卡总天数:4
- 打卡总奖励:4
|

楼主 |
发表于 2013-3-31 22:11:04
|
显示全部楼层
471165265 发表于 2013-3-31 22:03 
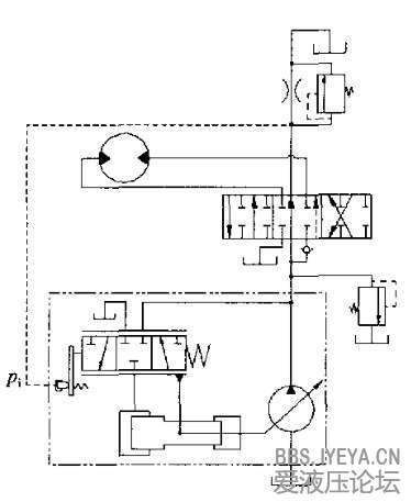
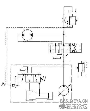
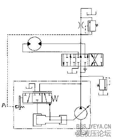
觉得不管左还是右位都没感受负载压力,负载口的压力都到不了Pi能不能解释一下
PI口接收的并非负载压力,而是流量通过节流口产生的压差。
流量大时,压差大,则PI接收压力大,迫使变量泵排量减小。
负流量控制其实亦是一种恒流量控制。
它的恒流量只是保证恒定通过节流口回邮箱的流量。。
以此达到节能效果。 |
|