搜索
汉力达液压金币充值官方微信群液压资料下载
查看: 13533|回复: 7

[培训] 川崎20T级挖掘机负流量液压系统原理图

  [复制链接]
  • 打卡等级:无名新人
  • 打卡总天数:1
  • 打卡总奖励:5
发表于 2017-6-24 13:57:19 | 显示全部楼层 |阅读模式
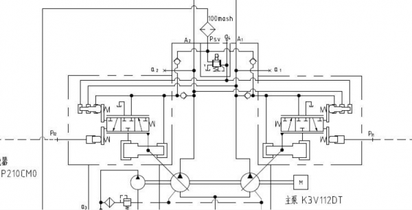
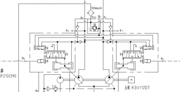
川崎20T级挖掘机,负流量液压系统原理图,完整图见附件

川崎20T级挖掘机负流量液压系统原理图

川崎20T级挖掘机负流量液压系统原理图

20T负流量原理图.pdf

1.01 MB, 下载次数: 1293

售价: 5 金钱  [记录]

川崎20T级挖掘机负流量液压系统原理图

发表于 2018-1-8 01:23:01 | 显示全部楼层
不错,,,,,
回复

使用道具 举报

发表于 2018-1-8 01:23:54 | 显示全部楼层
很好,,,,,
回复

使用道具 举报

  • 打卡等级:无名新人
  • 打卡总天数:7
  • 打卡总奖励:20
发表于 2018-8-14 14:04:18 | 显示全部楼层
谁能解读下吗,图纸内容好像不全呀
回复

使用道具 举报

  • 打卡等级:无名新人
  • 打卡总天数:1
  • 打卡总奖励:1
发表于 2018-8-24 06:12:34 | 显示全部楼层
资料很好,学习一下,这个很难找。
回复

使用道具 举报

发表于 2019-11-18 09:26:14 | 显示全部楼层
哪家的?????
回复

使用道具 举报

  • 打卡等级:初来乍到
  • 打卡总天数:40
  • 打卡总奖励:197
发表于 2020-4-30 17:16:28 | 显示全部楼层
很好啊111aa资料很好,学习一下,这个很难找。


回复

使用道具 举报

  • 打卡等级:常驻居民
  • 打卡总天数:528
  • 打卡总奖励:1198
发表于 2020-5-13 07:50:25 | 显示全部楼层
负流量?之前没听说过
回复

使用道具 举报

您需要登录后才可以回帖 登录 | 立即注册

本版积分规则