- 积分
 - 269
 
 
- 注册时间
 - 2013-1-15
  
- 最后登录
 - 1970-1-1
  
 
 
 
				- 打卡等级:无名新人
 
				- 打卡总天数:4
 
				
				- 打卡总奖励:4
 
				
				  
 
 | 
 
 
 楼主 |
发表于 2013-3-31 22:11:04
|
显示全部楼层
 
 
 
471165265 发表于 2013-3-31 22:03   
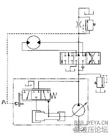
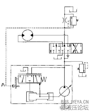
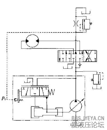
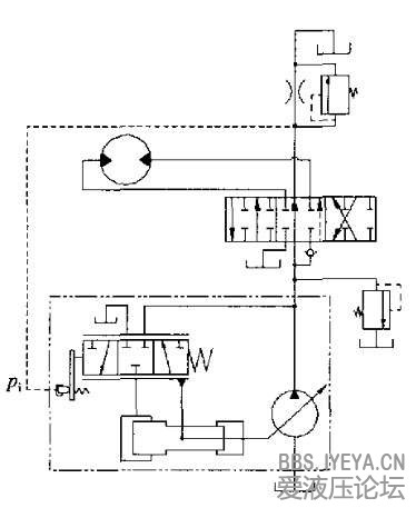
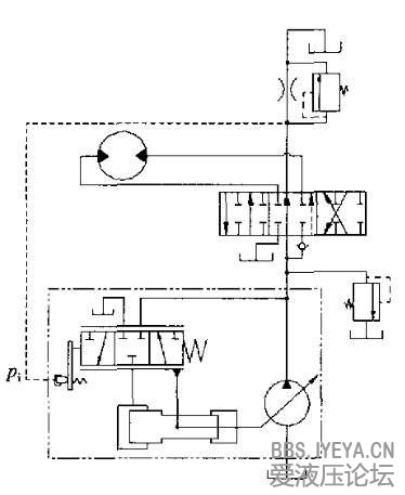
觉得不管左还是右位都没感受负载压力,负载口的压力都到不了Pi能不能解释一下  
PI口接收的并非负载压力,而是流量通过节流口产生的压差。 
流量大时,压差大,则PI接收压力大,迫使变量泵排量减小。 
负流量控制其实亦是一种恒流量控制。 
它的恒流量只是保证恒定通过节流口回邮箱的流量。。 
以此达到节能效果。 |   
 
  
 |