搜索
金币充值液压资料下载官方微信群
查看: 11660|回复: 16

马达串联相关问题

[复制链接]
发表于 2014-4-21 18:29:02 | 显示全部楼层 |阅读模式
行走马达串并联切换时,由并联切换到串联,理论上是行走速度加快,但有人说马达存在不可抗拒泄漏,两马达转速不一,车辆跑偏,对于15km/h的车辆,这种问题严重吗,换句话说就是能不能采用这种方式
  • 打卡等级:无名新人
  • 打卡总天数:1
  • 打卡总奖励:1
发表于 2014-4-21 19:50:49 | 显示全部楼层
你把问题说明了四驱吗还是两驱?中间有没有别的阀?发个设计原理
回复

使用道具 举报

发表于 2014-4-22 07:53:41 | 显示全部楼层
传上原理,看一下。
回复

使用道具 举报

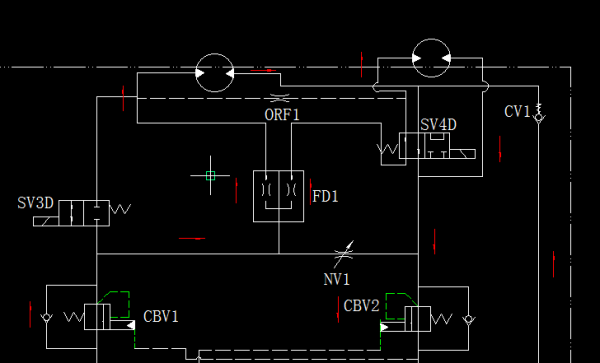
 楼主| 发表于 2014-4-22 09:13:16 | 显示全部楼层
sixue98 发表于 2014-4-22 07:53
传上原理,看一下。

原理图如附件
111111.png
回复

使用道具 举报

  • 打卡等级:无名新人
  • 打卡总天数:4
  • 打卡总奖励:14
发表于 2014-4-22 09:51:33 | 显示全部楼层
液压马达在低速时候泄露比较大的 ,还和压力有关, 串联后压力增加一倍了
回复

使用道具 举报

发表于 2014-4-22 10:37:18 | 显示全部楼层
原理成立。串联马达误差主要是马达的容积效率。理论合理。
回复

使用道具 举报

 楼主| 发表于 2014-4-22 10:54:36 | 显示全部楼层
sixue98 发表于 2014-4-22 10:37
原理成立。串联马达误差主要是马达的容积效率。理论合理。

在实际应用,15km/H,会有影响吗
回复

使用道具 举报

发表于 2014-4-22 11:15:34 | 显示全部楼层
看您选择的马达而定。
回复

使用道具 举报

 楼主| 发表于 2014-4-22 11:19:25 | 显示全部楼层
sixue98 发表于 2014-4-22 11:15
看您选择的马达而定。

马达还没选定,这得多好的马达才能实现
回复

使用道具 举报

发表于 2014-4-22 11:34:31 | 显示全部楼层
柱塞马达的容积效率较高,但费用较贵,15km/h属于低速,速度越低,同步效果影响越小。
回复

使用道具 举报

您需要登录后才可以回帖 登录 | 立即注册

本版积分规则