设为首页
收藏本站
所有帖子
关于我们
联系我们
微信群
开启辅助访问
搜索
搜索
本版
用户
门户
Portal
资讯
液压资讯
观点
观点
产品
液压产品
技术
液压技术
合集
导读
Guide
下载
签到
金币
论坛
BBS
登录
立即注册
腾讯QQ
账号
自动登录
找回密码
密码
登录
立即注册
只需一步,快速开始
好友
动态
收藏
分享
帖子
日志
记录
相册
留言板
勋章
任务
道具
设置
退出
液压圈
»
论坛
›
液压系统
›
液压技术
›
新人求助 有图
负载敏感资料下载
|
液压培训资料下载
|
液压样本下载
|
AMESim资料下载
|
力士乐资料下载
|
挖掘机资料下载
|
标准资料下载
|
多路阀资料下载
1
2
/ 2 页
下一页
返回列表
查看:
8321
|
回复:
16
新人求助 有图
[复制链接]
qzna
qzna
当前离线
积分
5
注册时间
2016-11-21
最后登录
1970-1-1
IP卡
狗仔卡
发表于 2016-11-21 01:38:42
|
显示全部楼层
|
阅读模式
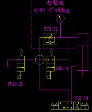
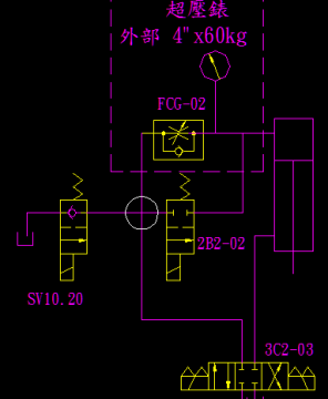
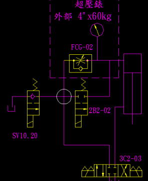
工作要求是手动快速推进和快速后退 ,自动是调速推进和快速后退。
请问图中白色圆圈的连接点是否相通,如不相通为什么还要加 2B2-02。如果相通为什么还要加SV10.20?
现在问题是自动时
油缸
经调速阀推进时超压表没有压力,后退时有一点点压力。此时SV10.20 2B2-02匀未通电,主压力表达到60kg。
新人求助 有图
压力表
,
连接点
相关帖子
.
本公司代理气动压力开关,压力表,传感器a-10/S-10/s-11
.
大家谁有上海正保压力表啊?有的可以联系我!
.
tecsis液压元件 压力表 传感器 测压接头 球阀 油缸
.
进口液压压力开关,压力表/传感器供应-苏州西帕技术
.
压力表 压力传感器 压力开关 压力变送器
.
请教
.
哈威柱塞泵V30D-75-RDN/LLSN
.
求助大神压力表接头选型问题
.
厂家直供西德福压力表接头,管接头,测压接头,测压管接头
.
请教一下压力表隔离阀作用?
回复
使用道具
举报
提升卡
置顶卡
变色卡
rabbitmei
rabbitmei
当前离线
积分
40
注册时间
2013-12-25
最后登录
1970-1-1
IP卡
狗仔卡
发表于 2016-11-21 08:51:07
|
显示全部楼层
通的吧,快退过sv10.20不?
回复
使用道具
举报
rabbitmei
rabbitmei
当前离线
积分
40
注册时间
2013-12-25
最后登录
1970-1-1
IP卡
狗仔卡
发表于 2016-11-21 08:53:35
|
显示全部楼层
压力表取压点是不是离节流阀太近了,导致速度水头过大,压力水头太小
回复
使用道具
举报
qwq913
qwq913
当前离线
积分
234
注册时间
2015-6-29
最后登录
1970-1-1
IP卡
狗仔卡
打卡等级:常驻居民
打卡总天数:569
打卡总奖励:2033
发表于 2016-11-21 09:02:40
|
显示全部楼层
有负载么?如果没负载这种情况好像是正常的吧。
回复
使用道具
举报
qwq913
qwq913
当前离线
积分
234
注册时间
2015-6-29
最后登录
1970-1-1
IP卡
狗仔卡
打卡等级:常驻居民
打卡总天数:569
打卡总奖励:2033
发表于 2016-11-21 09:03:23
|
显示全部楼层
还有就是那个三位四通电磁阀是不是在中位
回复
使用道具
举报
qwq913
qwq913
当前离线
积分
234
注册时间
2015-6-29
最后登录
1970-1-1
IP卡
狗仔卡
打卡等级:常驻居民
打卡总天数:569
打卡总奖励:2033
发表于 2016-11-21 09:04:13
|
显示全部楼层
qwq913 发表于 2016-11-21 09:02
有负载么?如果没负载这种情况好像是正常的吧。
额,也不对,主压力表有压力
回复
使用道具
举报
lygbeyondgod
lygbeyondgod
当前离线
积分
565
注册时间
2015-6-3
最后登录
1970-1-1
IP卡
狗仔卡
打卡等级:常驻居民
打卡总天数:349
打卡总奖励:1339
发表于 2016-11-21 09:08:43
|
显示全部楼层
首先,肯定是想通的。当2B2-02通电时是自动全速推进,当他不得电时,则是通过调速阀进行调速推进。SV10.20 是当液压缸后退时得电快速回油,加快后退速度。
个人建议当后退时你将2B2-02得电,SV10.20 也得电看一下压力表是否为零。如果为零则是调速阀这一路确实出现问题。
回复
使用道具
举报
液压行走
液压行走
当前离线
积分
127
注册时间
2016-11-11
最后登录
1970-1-1
IP卡
狗仔卡
发表于 2016-11-21 09:17:15
|
显示全部楼层
是相通的呀,油缸快退时油液直接从SV10.20回油。
回复
使用道具
举报
相树林
相树林
当前离线
积分
11
注册时间
2016-11-19
最后登录
1970-1-1
IP卡
狗仔卡
打卡等级:无名新人
打卡总天数:1
打卡总奖励:2
发表于 2016-11-21 09:52:44
|
显示全部楼层
肯定是相通的,不然如何实现快进快退,sv10.20是让回油直接至油箱
回复
使用道具
举报
cqzyouxiang
cqzyouxiang
当前离线
积分
661
注册时间
2014-10-20
最后登录
1970-1-1
IP卡
狗仔卡
打卡等级:初来乍到
打卡总天数:44
打卡总奖励:323
发表于 2016-11-21 10:57:20
|
显示全部楼层
本帖最后由 cqzyouxiang 于 2016-11-21 11:03 编辑
1)SV10.20用球阀,是解决泄漏问题,那里就不应该通。
2)推进压力与负载和无杆腔面积有关。
3)如果一点点是60kg的话,看调速阀是否反了。
回复
使用道具
举报
下一页 »
1
2
/ 2 页
下一页
返回列表
高级模式
B
Color
Image
Link
Quote
Code
Smilies
您需要登录后才可以回帖
登录
|
立即注册
本版积分规则
发表回复
回帖后跳转到最后一页
浏览过的版块
液压油缸
AMESim
液压多路阀
快速回复
返回顶部
返回列表