搜索
金币充值液压资料下载官方微信群
楼主: 泛舟

DFR/DFR1能否实现远程压力控制

    [复制链接]
  • 打卡等级:无名新人
  • 打卡总天数:16
  • 打卡总奖励:16
 楼主| 发表于 2013-8-12 21:57:33 | 显示全部楼层
qqqqqqwwww 发表于 2013-8-12 12:04
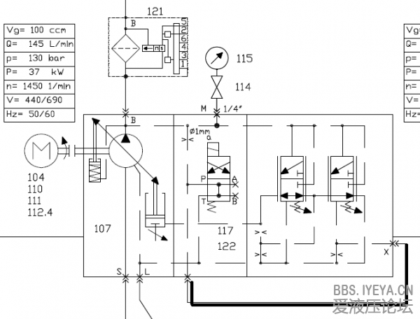
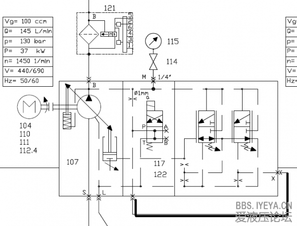
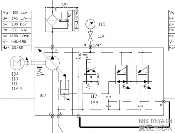
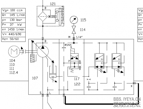
scgbb老师:油泵停止运转后,泵与单向阀119之间的压力通过泵头电磁阀缓慢卸荷,中间经过直径1毫米的节流子 ...

该泵在停止时,由于泵体内复位弹簧的作用,停止后一定处于大排量状态。
回复

使用道具 举报

  • 打卡等级:论坛老炮
  • 打卡总天数:1312
  • 打卡总奖励:2067
发表于 2013-8-12 22:40:38 来自手机 | 显示全部楼层
该液压站用于铝卷包装,泵出口有多个执行器并联,全部为Y机能阀,今天我问得单位电气工程师,查的pLc原理图,请问:泵启动前是在大摆角状态,启动时当泵口压力稍大于14bar时,FR阀上位工作,泵摆角变小,泵启动完成后,与安全阀并联的电磁阀得电,这时泵压上升至DR阀设定值,我不理解的是:这时系统的最小负载仍是14bar,为什么显示DR值?对于A10v泵压力控制优先于流量控制,这句话应该怎样理解?
回复

使用道具 举报

  • 打卡等级:论坛老炮
  • 打卡总天数:1312
  • 打卡总奖励:2067
发表于 2013-8-12 22:59:03 来自手机 | 显示全部楼层
scgbb 发表于 2013-8-12 21:57
该泵在停止时,由于泵体内复位弹簧的作用,停止后一定处于大排量状态。

撇去与安全阀并联的电磁阀不考虑,泵启动完成后压力立即升至DR值对吗?今天我把泵头电磁阀插头拔掉,压力由130降至14bar。
回复

使用道具 举报

  • 打卡等级:无名新人
  • 打卡总天数:16
  • 打卡总奖励:16
 楼主| 发表于 2013-8-14 10:43:24 | 显示全部楼层
本帖最后由 scgbb 于 2013-8-14 10:44 编辑

把泵头电磁阀插头拔掉,压力由130降至14bar。泵头电磁阀插头拔掉,相对于电磁铁失电,1mm的液阻的出油口回油箱,FR的弹簧设定值为14bar,小于DR的弹簧设定值为130bar。FR上位工作,由于控制油的引入,泵变为最小排量。
该DFR的泵,跟力士乐提供的样本原理图有较大的差别。
2013-08-14_104140.png
回复

使用道具 举报

  • 打卡等级:无名新人
  • 打卡总天数:16
  • 打卡总奖励:16
 楼主| 发表于 2013-8-14 11:02:26 | 显示全部楼层
本帖最后由 scgbb 于 2013-8-14 11:08 编辑
qqqqqqwwww 发表于 2013-8-12 22:59
撇去与安全阀并联的电磁阀不考虑,泵启动完成后压力立即升至DR值对吗?今天我把泵头电磁阀插头拔掉,压力由1 ...


该原理图很有特点,我同样也是未完全理解呀!期待解答!
图上黑线接的是硬管,内径大约为多少?
2013-08-14_110014.png
回复

使用道具 举报

  • 打卡等级:论坛老炮
  • 打卡总天数:1312
  • 打卡总奖励:2067
发表于 2013-8-14 12:01:58 | 显示全部楼层
scgbb 发表于 2013-8-14 11:02
该原理图很有特点,我同样也是未完全理解呀!期待解答!
图上黑线接的是硬管,内径大约为多少?

scgbb版主:我现在也是努力向游勇老师讲的原理上靠,但通用原理转换成自己的东西不容易啊,也可能是自己悟性不高吧,下午再查查你说的硬管尺寸。
回复

使用道具 举报

  • 打卡等级:论坛老炮
  • 打卡总天数:1312
  • 打卡总奖励:2067
发表于 2013-8-14 14:15:41 来自手机 | 显示全部楼层
scgbb 发表于 2013-8-14 11:02
该原理图很有特点,我同样也是未完全理解呀!期待解答!
图上黑线接的是硬管,内径大约为多少?

版主:现场通x口的是软管,尺寸直径8x1.5
回复

使用道具 举报

  • 打卡等级:初来乍到
  • 打卡总天数:31
  • 打卡总奖励:75
发表于 2013-8-15 00:39:42 | 显示全部楼层
qqqqqqwwww 发表于 2013-8-12 11:01
scgbb老师:您好,既然泵一起动泵头电磁阀就得电关闭,那么FR阀上部受液压油作用力假设为p,FR阀下部受的力为 ...

异步电机起动时先是星形接法起动,以减低起动电流;几秒後当电马达差不多到额定转速时,才转变为角形接法,以提供足够扭力。为免电机在起动时超载,A10VSO以最低排量(~2-3升/分)及最低压力(14Bar)起动,阁下可把下图内的遥控溢流阀以方向阀代替,看看能不能理解方向阀不通电为何只有14Bar压力及油泵为最小排量。
而当电机从星形接线变为角形接线时,泵上方向阀通电,FR阀关上,变量泵开始供油,恒压控制DR接管压力控制,若系统压力已达设定,变量泵则通过DR控制阀以保持压力不变。
压力优先的意思是当压力未到DR设定,则以节流口所需流量供油,在阁下的系统并没有使用恒流控制,只有恒压控制,所以没有压力优先的应用。
A10V Pressure control.JPG
回复

使用道具 举报

  • 打卡等级:无名新人
  • 打卡总天数:16
  • 打卡总奖励:16
 楼主| 发表于 2013-8-15 08:10:43 | 显示全部楼层
游勇 发表于 2013-8-15 00:39
异步电机起动时先是星形接法起动,以减低起动电流;几秒後当电马达差不多到额定转速时,才转变为角形接法 ...

豁然开朗!
回复

使用道具 举报

  • 打卡等级:论坛老炮
  • 打卡总天数:1312
  • 打卡总奖励:2067
发表于 2013-8-15 08:12:39 来自手机 | 显示全部楼层
游勇 发表于 2013-8-15 00:39
异步电机起动时先是星形接法起动,以减低起动电流;几秒後当电马达差不多到额定转速时,才转变为角形接法 ...

谢谢老师的回复,我有个地方比较模糊:FR阀设定值14bar,当泵口压力上升到14bar时,FR阀芯移位,实现低压小排量起动,FR阀芯两端都是14bar压力,阀芯是不会移动的,只有泵口压力大于14bar时,阀芯才会移动,感觉泵口压力应比14bar稍大才会实现低压小排量起动,感觉这时的压力表应比设定值14大才对?烦请老师明,多谢。

点评

FR阀不是开关阀,是机械式高频响阀,弹簧的特性是出力和行程相关,14Bar弹簧设定是指弹簧的设定令油泵能在14Bar变为零流量,可能在几Bar时己有液压油开始进入变量活塞。  发表于 2013-8-15 09:07
回复

使用道具 举报

您需要登录后才可以回帖 登录 | 立即注册

本版积分规则