|
|
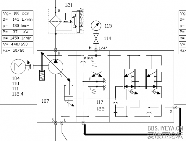
DFR/DFR1能否实现远程压力控制 |
|
|
|
|
|
| |
|
|
| |
|
|
| |
|
|
|
|
|
|
|
|
| |
|
|
| |
|
|
|
|
|
点评
FR阀不是开关阀,是机械式高频响阀,弹簧的特性是出力和行程相关,14Bar弹簧设定是指弹簧的设定令油泵能在14Bar变为零流量,可能在几Bar时己有液压油开始进入变量活塞。
| |
|
|
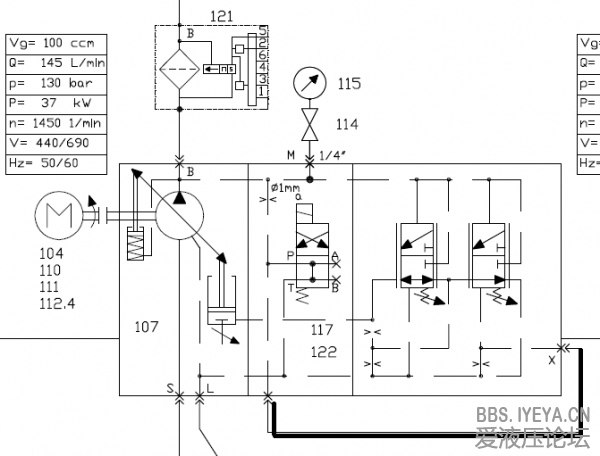
DFR/DFR1能否实现远程压力控制 |
|
|
|
|
|
| |
|
|
| |
|
|
| |
|
|
|
|
|
|
|
|
| |
|
|
| |
|
|
|
|
|
点评
FR阀不是开关阀,是机械式高频响阀,弹簧的特性是出力和行程相关,14Bar弹簧设定是指弹簧的设定令油泵能在14Bar变为零流量,可能在几Bar时己有液压油开始进入变量活塞。
| |