搜索
汉力达液压金币充值官方微信群液压资料下载
查看: 5569|回复: 2

布赫 阀前补偿 抗流量饱和

[复制链接]
发表于 2013-9-15 09:23:33 | 显示全部楼层 |阅读模式
小弟新手,求论坛里大神帮我讲解一下布赫这个系统阀前补偿抗流量饱和的工作原理啊……多谢!
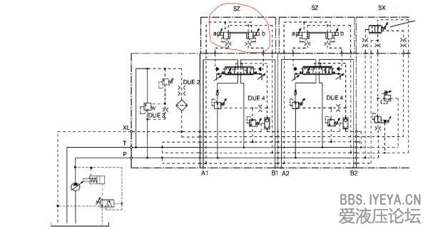
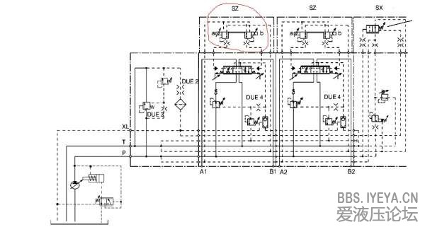
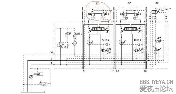
W0LZ`[U87ZVHFADRLMGD`I7.jpg
  • 打卡等级:无名新人
  • 打卡总天数:3
  • 打卡总奖励:8
发表于 2013-9-19 23:33:24 | 显示全部楼层
第一,你图中圆圈中的是先导电磁比例阀,主阀芯前面的定差减压阀与主阀节流口组成调速阀,既在主阀芯开口一定得情况下,通过其流量是稳定的,与泵出口压力无关。当多路阀进行组合动作时,由于两个负载大小不同,因此通过梭阀逻辑选择将最大的负载压力选择给负载变量泵或者三通压力补偿阀,使其泵输出的压力超过最大负载压力的固定压差ΔP。此时那些负载较小的片为了使其流量输出不受负载影响,前置的定差减压阀给较小的负载补偿一定得压力,使之所有定差减压阀进口压力相同,因此实现流量不受负载影响的控制。
第二,在图中右上侧有一个两位两通阀,此阀叫做AVR阀,英文叫做Automatic Volumetric Flow Rate Reduction,主要是检测P口压力与LS口的压力之差ΔP。正常情况下,此阀处于关闭状态,但当主泵输出流量不饱和的情况下,根据压力流量关系,其检测出来的ΔP会比原来正常的要低,此时AVR阀开启,使主阀芯先导压力降低,相应减小主阀芯的开口量,从而使ΔP回到正常状态,达到抗流量不饱和的效果。
以上为个人意见,水平有限,如有不对之处,还请海涵

点评

赞一个***...  发表于 2013-9-22 08:55
回复

使用道具 举报

发表于 2013-9-25 07:15:07 | 显示全部楼层
分析的有道理,我们主阀是完全电控的,如何解决流量不饱和问题?
回复

使用道具 举报

您需要登录后才可以回帖 登录 | 立即注册

本版积分规则