设为首页
收藏本站
所有帖子
关于我们
联系我们
微信群
开启辅助访问
搜索
搜索
本版
用户
门户
Portal
资讯
液压资讯
观点
观点
产品
液压产品
技术
液压技术
合集
导读
Guide
下载
签到
金币
论坛
BBS
登录
立即注册
腾讯QQ
账号
自动登录
找回密码
密码
登录
立即注册
只需一步,快速开始
好友
动态
收藏
分享
帖子
日志
记录
相册
留言板
勋章
任务
道具
设置
退出
液压圈
»
论坛
›
液压系统
›
液压技术
›
行走系统原理图分析
负载敏感资料下载
|
液压培训资料下载
|
液压样本下载
|
AMESim资料下载
|
力士乐资料下载
|
挖掘机资料下载
|
标准资料下载
|
多路阀资料下载
1
2
/ 2 页
下一页
返回列表
查看:
8832
|
回复:
19
行走系统原理图分析
[复制链接]
宛如梦幻
宛如梦幻
当前离线
积分
247
注册时间
2013-11-6
最后登录
1970-1-1
IP卡
狗仔卡
发表于 2013-12-30 22:30:18
|
显示全部楼层
|
阅读模式
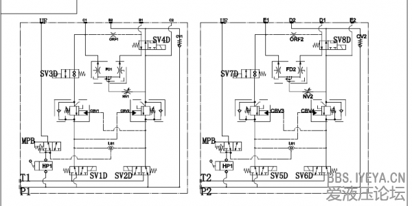
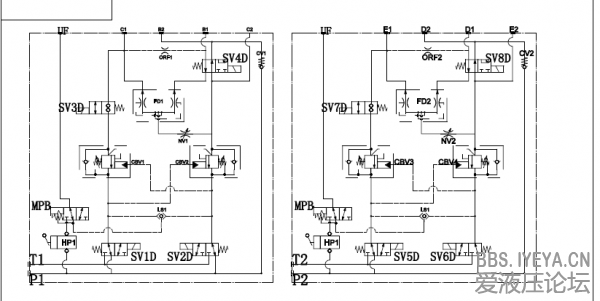
前辈,此系统为双
泵
四
马达
驱动行走系统
1.图中UF,C1,B1,B2,C2,SV ,MPB是什么意思?
2.能大致的介绍工作原理就更好了。
谢谢大家了!
回复
使用道具
举报
提升卡
置顶卡
变色卡
雨夜孤心
雨夜孤心
当前离线
积分
51
注册时间
2010-6-23
最后登录
1970-1-1
IP卡
狗仔卡
打卡等级:初来乍到
打卡总天数:52
打卡总奖励:202
发表于 2013-12-30 22:58:03
|
显示全部楼层
图在哪儿呢 ,把图补充上来。
回复
使用道具
举报
muye1989
muye1989
当前离线
积分
109
注册时间
2012-12-12
最后登录
1970-1-1
IP卡
狗仔卡
打卡等级:偶尔看看
打卡总天数:75
打卡总奖励:531
发表于 2013-12-31 02:21:12
|
显示全部楼层
没原理图怎么说。。
回复
使用道具
举报
静静等待
静静等待
当前离线
积分
513
注册时间
2012-3-13
最后登录
1970-1-1
IP卡
狗仔卡
发表于 2013-12-31 07:51:48
|
显示全部楼层
抓紧上传原理图啊,要不没法讨论哦
回复
使用道具
举报
yc87001
yc87001
当前离线
积分
406
注册时间
2011-12-21
最后登录
1970-1-1
IP卡
狗仔卡
打卡等级:无名新人
打卡总天数:9
打卡总奖励:62
发表于 2013-12-31 08:10:15
|
显示全部楼层
没有原理图怎么分析啊!
回复
使用道具
举报
stev0
stev0
当前离线
积分
211
注册时间
2010-1-7
最后登录
1970-1-1
IP卡
狗仔卡
打卡等级:无名新人
打卡总天数:1
打卡总奖励:5
发表于 2013-12-31 08:19:36
|
显示全部楼层
图呢 把图上来啊
回复
使用道具
举报
linwowotou
linwowotou
当前离线
积分
142
注册时间
2013-5-2
最后登录
1970-1-1
IP卡
狗仔卡
发表于 2013-12-31 09:19:16
|
显示全部楼层
这哥们好有意思
回复
使用道具
举报
宛如梦幻
宛如梦幻
当前离线
积分
247
注册时间
2013-11-6
最后登录
1970-1-1
IP卡
狗仔卡
楼主
|
发表于 2013-12-31 10:20:15
|
显示全部楼层
补充原理图,见谅见谅
回复
使用道具
举报
wydabl
wydabl
当前离线
积分
574
注册时间
2011-4-7
最后登录
1970-1-1
IP卡
狗仔卡
打卡等级:即来则安
打卡总天数:206
打卡总奖励:631
发表于 2013-12-31 11:47:04
|
显示全部楼层
期待高手作答
回复
使用道具
举报
whxcxy
whxcxy
当前离线
积分
35
注册时间
2013-12-13
最后登录
1970-1-1
IP卡
狗仔卡
打卡等级:初来乍到
打卡总天数:39
打卡总奖励:97
发表于 2013-12-31 14:20:04
|
显示全部楼层
UF,C1,B1,B2,C2
是油口标识,SV是电磁铁标识,MPB是手动换向阀。
回复
使用道具
举报
下一页 »
1
2
/ 2 页
下一页
返回列表
高级模式
B
Color
Image
Link
Quote
Code
Smilies
您需要登录后才可以回帖
登录
|
立即注册
本版积分规则
发表回复
回帖后跳转到最后一页
浏览过的版块
资料下载
快速回复
返回顶部
返回列表