设为首页
收藏本站
所有帖子
关于我们
联系我们
微信群
开启辅助访问
搜索
搜索
本版
用户
门户
Portal
资讯
液压资讯
观点
观点
产品
液压产品
技术
液压技术
合集
导读
Guide
下载
签到
金币
论坛
BBS
登录
立即注册
腾讯QQ
账号
自动登录
找回密码
密码
登录
立即注册
只需一步,快速开始
好友
动态
收藏
分享
帖子
日志
记录
相册
留言板
勋章
任务
道具
设置
退出
液压圈
»
论坛
›
液压系统
›
液压技术
›
求教油缸反弹什么原因?
负载敏感资料下载
|
液压培训资料下载
|
液压样本下载
|
AMESim资料下载
|
力士乐资料下载
|
挖掘机资料下载
|
标准资料下载
|
多路阀资料下载
返回列表
查看:
6186
|
回复:
2
求教油缸反弹什么原因?
[复制链接]
877465378
877465378
当前离线
积分
39
注册时间
2014-8-21
最后登录
1970-1-1
IP卡
狗仔卡
发表于 2014-10-20 22:51:13
|
显示全部楼层
|
阅读模式
本帖最后由 877465378 于 2014-10-20 22:53 编辑
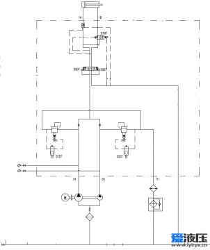
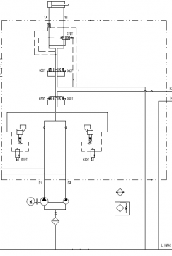
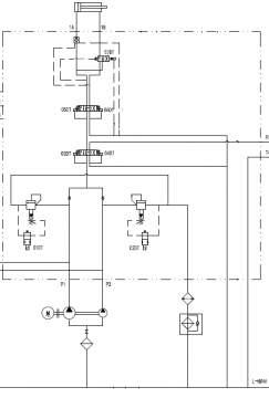
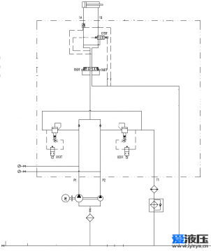
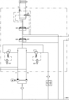
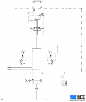
当
油缸
在向左运动过程中停下时,按图1原理,油缸正常停下;按图2原理,油缸停下瞬间向右弹一下,这是什么原因?求教!
https://www.iyeya.cn/forum.php?mod=viewthread&tid=22914
(以前的求教贴)
个人认为3,4号阀只是其换向作用,没有其他作用对不对?
图1
图2
回复
使用道具
举报
提升卡
置顶卡
变色卡
sdr
sdr
当前离线
积分
506
注册时间
2012-5-9
最后登录
1970-1-1
IP卡
狗仔卡
打卡等级:以坛为家
打卡总天数:772
打卡总奖励:2750
发表于 2014-10-21 06:46:59
|
显示全部楼层
舜检差动回路?水头冲击?
回复
使用道具
举报
二一黑客
二一黑客
当前离线
积分
142
注册时间
2013-9-7
最后登录
1970-1-1
IP卡
狗仔卡
发表于 2014-10-21 08:19:39
|
显示全部楼层
以前我也关注过这样的系统,好像动作停止时阀的动作顺序有关系,也没找到理论支持。还有可能是电液换向阀的阀芯切换时间有关系。
回复
使用道具
举报
返回列表
高级模式
B
Color
Image
Link
Quote
Code
Smilies
您需要登录后才可以回帖
登录
|
立即注册
本版积分规则
发表回复
回帖后跳转到最后一页
浏览过的版块
公告区
资料下载
供求信息
快速回复
返回顶部
返回列表